|
钢丝绳铝合金压制接头(摘自GB/T 6946—1993) |
|||||||||||||||||||
|
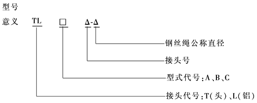
材料:LF2,LF21 标记示例: 直径为16mm的钢丝绳,按钢丝绳截面积选用18号圆柱锥端型铝合金压制接头,标记为: 接头 TLC18-16 GB/T 6946—1993
表1 接头基本参数 mm |
|||||||||||||||||||
|
接头号 |
D |
D1min |
D2max |
lmin |
l1min |
l2max |
l3 ≈ |
r |
压制力/kN (参考值) |
||||||||||
|
基本尺寸 |
极限偏差 |
||||||||||||||||||
|
6 7 8 |
13 15 17 |
|
11 13 15 |
— — — |
30 34 38 |
— — — |
— — — |
3 4 4 |
6 7 8 |
300 350 400 |
|||||||||
|
9 10 11 |
19 21 23 |
|
17 18 20 |
15 16 18 |
44 49 54 |
48 53 58 |
20 22 24 |
5 5 6 |
9 10 11 |
450 500 600 |
|||||||||
|
12 13 14 |
25 27 29 |
|
22 24 25 |
19 21 22 |
59 64 69 |
64 69 74 |
27 29 31 |
6 7 7 |
12 13 14 |
700 800 1000 |
|||||||||
|
16 18 20 |
33 37 41 |
|
29 32 36 |
25 28 31 |
78 88 98 |
83 94 105 |
35 40 44 |
8 9 10 |
16 18 20 |
1200 1400 1600 |
|||||||||
|
22 24 26 |
45 49 54 |
|
39 43 46 |
34 37 41 |
108 118 127 |
115 126 134 |
49 53 57 |
11 12 13 |
22 24 26 |
1800 2000 2250 |
|||||||||
|
28 30 32 |
58 62 66 |
|
50 53 56 |
44 47 50 |
137 147 157 |
145 155 168 |
62 66 71 |
14 15 16 |
28 30 32 |
2550 2950 3400 |
|||||||||
|
34 36 38 |
70 74 78 |
|
59 63 66 |
53 56 59 |
167 176 186 |
178 185 196 |
75 79 84 |
17 18 19 |
34 36 38 |
3800 4300 4800 |
|||||||||
|
40 44 48 |
82 90 98 |
|
69 75 81 |
62 68 74 |
196 215 235 |
200 228 248 |
88 96 106 |
20 22 24 |
40 44 48 |
5300 6200 7300 |
|||||||||
|
52 56 60 |
106 114 124 |
|
87 93 99 |
80 86 93 |
255 275 295 |
270 290 315 |
114 124 132 |
26 28 30 |
52 56 60 |
8600 10000 12000 |
|||||||||
|
表2 钢丝绳金属截面积与接头号关系 |
|||||||||||||||||||
|
钢丝绳 公称直径 /mm |
第一种情况 |
第二种情况 |
第三种情况 |
||||||||||||||||
|
钢丝绳金属截面积/mm2 |
接头号 |
钢丝绳金属截面积/mm2 |
接头号 |
钢丝绳金属截面积/mm2 |
接头号 |
||||||||||||||
|
> |
≤ |
> |
≤ |
> |
≤ |
||||||||||||||
|
6 7 8 |
11.9 13.9 18.1 |
16.5 19.2 25.0 |
6 7 8 |
16.5 19.2 25.0 |
20.5 23.9 31.2 |
7 8 9 |
20.5 23.9 31.2 |
25.9 30.0 39.2 |
8 9 10 |
||||||||||
|
9 10 11 |
22.9 28.3 34.2 |
31.7 39.2 47.5 |
9 10 11 |
31.7 39.2 47.5 |
39.4 48.7 58.9 |
10 11 12 |
39.4 48.7 58.9 |
49.6 61.3 74.1 |
11 12 13 |
||||||||||
|
12 13 14 |
40.7 47.8 55.4 |
56.6 66.2 76.8 |
12 13 14 |
56.6 66.2 76.8 |
70.1 82.3 95.4 |
13 14 16 |
70.1 82.3 95.4 |
88.2 104.0 120.0 |
14 16 18 |
||||||||||
|
16 18 20 |
72.4 91.6 113.0 |
100.0 127.0 157.0 |
16 18 20 |
100.0 127.0 157.0 |
125.0 158.0 195.0 |
18 20 22 |
125.0 158.0 195.0 |
157.0 199.0 245.0 |
20 22 24 |
||||||||||
|
22 24 26 |
137.0 163.0 191.0 |
189.0 226.0 265.0 |
22 24 26 |
189.0 226.0 265.0 |
236.0 280.0 329.0 |
24 26 28 |
236.0 280.0 329.0 |
296.0 353.0 414.0 |
26 28 30 |
||||||||||
|
28 30 32 |
222.0 254.0 290.0 |
308.0 352.0 401.0 |
28 30 32 |
308.0 352.0 401.0 |
382.0 438.0 499.0 |
30 32 34 |
382.0 438.0 499.0 |
480.0 551.0 627.0 |
32 34 36 |
||||||||||
|
34 36 38 |
327.0 366.0 408.0 |
454.0 509.0 565.0 |
34 36 38 |
454.0 509.0 565.0 |
563.0 631.0 703.0 |
36 38 40 |
563.0 631.0 703.0 |
708.0 794.0 884.0 |
38 40 44 |
||||||||||
|
40 44 48 |
452.0 547.0 651.0 |
630.0 760.0 904.0 |
40 44 48 |
630.0 760.0 904.0 |
780.0 942.0 1121.0 |
44 48 52 |
780.0 942.0 1121.0 |
980.0 1185.0 1411.0 |
48 52 56 |
||||||||||
|
52 56 60 |
764.0 886.0 1017.0 |
1061.0 1231.0 1413.0 |
52 56 60 |
1061.0 1231.0 — |
1316.0 1526.0 — |
56 60 — |
1316.0 — — |
1656.0 — — |
60 — — |
||||||||||
|
注:接头号的选取与钢丝绳公称直径及其金属截面积有关。按表中钢丝绳公称直径,再根据钢丝绳的金属截面积选取接头号。 介于表中钢丝绳公称直径系列之间的钢丝绳,应按下列原则靠入系列: a.在直径6~14mm范围内,所选用的钢丝绳公称直径按小数位四舍五入靠入系列。例如:f 9.3mm靠f 9mm。 b.在直径大于14~40mm范围内,所选用的钢丝绳公称直径与表中钢丝绳公称直径之差小于1mm时,靠入系列小值,当直径差大于或等于1mm时,靠入系列大值。例如:f 22.5mm靠f 22mm,f 31mm靠f 32mm。 c.在直径大于40~60mm范围内,所选用的钢丝绳公称直径与表中钢丝绳公称直径之差小于或等于2mm时,靠入系列小值,当直径差大于2mm时,靠入系列大值。例如:f 46mm靠f 44mm,f 47.5mm靠f 48mm。 适用范围 适用于直径6~60mm,公称抗拉强度不大于1770MPa的圆股钢丝绳的接头;不适用于单股和异型股钢丝绳。 使用条件 a.接头在使用中不允许受弯。 b.接头工作环境温度范围-40~150℃。 质量要求 a.接头表面应光滑,无裂纹,无飞边、毛刺。 b.采用套环时接头基本参数要符合表1规定。 c.当无套环时,接头到绳套内边的距离必须大于或等于3倍的吊钩宽度或15倍钢绳直径。 d.C型压制接头,钢丝绳端部应封在接头内部,距离头部端不得大于0.5d,A型和B型接头钢丝绳端部必须超出接头0.5~1.0d。 e.接头合模错移量:径向不得超过0.5mm,轴向不得超过1mm。 f.接头圆度公差不得超过1mm。 g.接头强度应能承受钢丝绳最小破断拉力的90%的静载荷以及承受钢丝绳最小破断拉力15%~30%的冲击载荷。 |
|||||||||||||||||||


