|
Namar阀 |
|||
|
概述 |
过程控制Namar阀,是指专门用于控制大通径阀门(闸阀、蝶阀、球阀等)的电磁阀。在水厂、污水处理、石油化工管道、化纤、造纸、印染等领域中,这些传统的大通径阀门(闸阀、蝶阀、球阀等)往往采用电动及手动的控制方式。目前,各气动元件制造厂商纷纷开始采用Namar阀控制气动直线驱动器或气动摆动驱动器,对闸阀、蝶阀、球阀等进行开/关自动化操作。应用气动控制方式能节省高达50%的成本,还能节省后期昂贵的维修费用(气动元件维修简便),所以它们要比替代产品的性价比高。除此之外,一些相关的气动产品,如阀岛(以30多种不同的现场总线协议来控制气动驱动)、气动直线驱动器、气动摆动驱动器等相继出现,使得对闸阀、蝶阀、球阀等的控制操作更加简单,系统更加可靠(如在灰尘、污染、高温、严寒和水及防爆性环境),并具有抗过载和连续负载的能力。采用气动控制确保了快速安装和调试,可无级调速。各气动元件制造厂商纷纷开始进入该领域,并定义它为过程控制行业 |
||
|
Namar阀及ISO型Namar阀基本技术参数 |
Namar阀是指电磁阀输出接口标准符合VDI/VDE3845规定(见图a)。Namar阀可采用截止阀结构,一般为先导控制方式,以获得较大流量(900L/min),但必须采用弹簧复位型式,并具有手动控制装置(需有锁定功能)。电压有直流电压:12、24、42、48VDC(±10%),交流电压:24、42、48、110、230、240VDC(±10%)[50~60Hz(±5%)]。如有防爆要求,则需标明如ATEXⅡ2GcT4。保护等级IP65 ISO型Namar阀采用滑柱式阀结构,先导控制方式,以获得较大流量(1000L/min),但必须采用弹簧复位型式,并具有手动控制装置(需有锁定功能)。电压有直流电压:12、24、42、48VDC(±10%),交流电压:24、42、48、110、230、240V AC(±10%)[50~60Hz(±5%)]。保护等级IP65 |
|
|
|
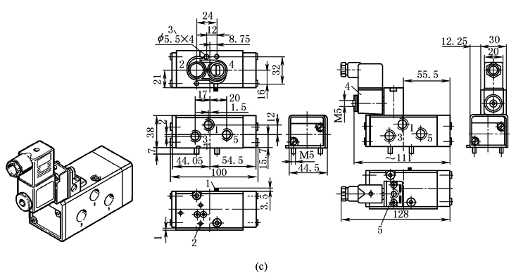
Namar阀及ISO型Namar阀的尺寸 |
Namar阀的尺寸见图b ISO型Namar阀的尺寸见图c
|
||
|
|
|||
|
Namar阀及ISO型Namar阀的应用气路图 |
Namar阀及ISO型Namar阀对气动驱动器的安装见图d。当采用双作用气动直线驱动器或气动摆动驱动器时应选用二位五通单电控电磁阀,而对于单作用气动直线驱动器或气动摆动驱动器可选用二位三通电磁阀。图e为二位五通单电控、二位三通单电控控制气动摆动驱动器的气动原理图
|
||
|
气动与电动驱动大通径阀门比较 |
图f为Namar阀在大通径阀门中的各种驱动方式:图f1为人力驱动(闸阀),图f2为人力驱动(蝶阀),图f3为电驱动(闸阀),图f4为气动驱动(闸阀)。气动驱动与电驱动的优势比较见下表
|
||
|
电 动 |
气 动 |
||
|
(1)采用电驱动 |
(1)采用气力控制:直线驱动或旋转驱动 |
||
|
(2)三相电源(5芯),控制电缆(至少12芯) |
(2)6bar工作压力,二根气管,控制电缆2芯 |
||
|
(3)输出速度固定(刀闸阀DN200打开约30s) |
(3)速度为开2s、关20s 可任意调节(刀闸阀DN200打开约2s) |
||
|
(4)电源失效(控制回路、电源)而无法使用。对于DN200刀闸阀,至少要人工旋转手轮16×40=640次 |
(4)如气源故障,可使用具有压力的可移动式气瓶,确保其安全位置(或使其处于开或关,或保持状态) |
||
|
(5)持续通电时间有限制。要注意冷凝水、密封圈有防腐要求,要求永久加热 |
(5)防护等级IP68,甚至于安装在水下,温度不会上升 |
||
|
(6)由于需要特殊的防爆设施,会增加费用 |
(6)EX安全论证,无额外费用 |
||
|
(7)需维修、对齿轮加油、对螺杆的螺纹进行清洗,发热情况需检查,需要更换密封件 |
(7)无需特殊维护,无需润滑。这样不会因使用润滑油而影响水质(如在水处理场合) |
||
|
(8)螺杆在没有润滑的情况下,所需转矩会大幅度增加,机械加剧磨损,效率低 |
(8)采用气动控制,可不含润滑油,效率高。整个磨损较小(密封件磨损),无跳动现象 |
||
|
(9)需通过多圈数驱动才能到达终点,而且精确位置调整需花费时间 |
(9)可通过机械挡块调节对终点位置控制。可通过调节压力来调节输出力和力矩 |
||
|
(10)需要技术娴熟的电工来检测故障,故障检测需测量回路而供电为高电压 |
(10)对于故障检测,无需特殊技能要求,无需特殊检测设备,只要通过对漏气检测及观察LED指示灯,供电为低电压 |
||
|
(11)在野外遇雷击时电器元件会全部损毁 |
(11)在野外遇雷击时,仅仅损坏Namar阀的电磁阀圈,其他影响甚微 |
||
|
(12)整个机构较复杂,如:供电400V AC/50Hz包括插头连接、继电器板、电源板、保险丝板 |
(12)整个机构较简单,可采用阀岛控制,如:现场总线接口,用一根双芯电缆便可完成 |
||






