|
力士乐(REXROTH)VT2000,5X系列电子放大器 |
|||||
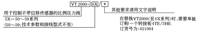
|
型 号 意 义 |
|
||||
|
特
点 |
(1)可用于直控式或先导式的,不带位移反馈的比例压力阀的控制 (2)带差动输入口,可切换成电流输入 (3)附加给定值输入口0~9V (4)斜坡发生器,可对上升及下降斜坡时间单独进行调节 (5)脉宽调制输出端 (6)电源部分带有错极保护 (7)电磁铁电缆短路保护 |
||||
|
技 术 参 数 |
工作电压UB |
24VDC(22~35V DC) |
斜坡时间(调节范围)t |
30ms~约1s或5s |
|
|
电流消耗I |
<1A |
电磁铁电流,电阻 |
Imax=800mA,R20=19.5 |
||
|
功率消耗PS |
<25V·A |
起始电流I |
0~300mA |
||
|
保险Is |
2.5A |
脉冲频率f |
100Hz或200Hz;±10% |
||
|
电流实际值IA,IB |
0~800mV,0~800mA±10mA |
取决于开关“S2”状态 |
|||
|
VT2000方框图/接线图 |
|
||||
|
特性曲线及外形尺寸 |
|
I1—起始电流调节范围(0~约300mA)利用线路板上的Zw(R130)来调 I2—最大给定值调节范围,利用面板上的“Gw”来调节 A—出厂时的特性曲线 |
|||



