|
S型单向阀 |
||||||||
|
S型单向阀为锥阀式结构,压力损失小。主要用于泵的出口处,作背压阀和旁路阀用 型号意义:
表1 技术规格及特性曲线 |
||||||||
|
通径/mm |
6 |
8 |
10 |
15 |
20 |
25 |
30 |
|
|
连接型式 |
管式 |
√ |
√ |
√ |
√ |
√ |
√ |
√ |
|
板式 |
— |
— |
√ |
— |
√ |
— |
√ |
|
|
插入 |
√ |
√ |
√ |
√ |
√ |
√ |
√ |
|
|
最大工作压力/MPa |
31.5 |
|||||||
|
最大流量/L·min-1 |
10183065115175260 |
|||||||
|
介质黏度/m2·s-1 |
(2.8~380)×10-6 |
|||||||
|
介质温度/℃ |
-30~80 |
|||||||
|
|
|
|
|||
|
|
|
|
|
||
|
注:生产厂为北京华德液压集团液压阀分公司、海门市液压件厂、上海朝田科技有限公司。 |
|||||
|
表2 外形尺寸 mm |
||||||||||||||||||||||||||||
|
管 式 连 接 |
|
通径 |
D1 |
H1 |
L1 |
T1 |
质量/kg |
|||||||||||||||||||||
|
6 |
G¼ |
22 |
58 |
12 |
0.1 |
|||||||||||||||||||||||
|
8 |
G3/8 |
28 |
58 |
12 |
0.2 |
|||||||||||||||||||||||
|
10 |
G½ |
34.5 |
72 |
14 |
0.3 |
|||||||||||||||||||||||
|
15 |
G¾ |
41.5 |
85 |
16 |
0.5 |
|||||||||||||||||||||||
|
20 |
G1 |
53 |
98 |
18 |
1.0 |
|||||||||||||||||||||||
|
25 |
G1¼ |
69 |
120 |
20 |
2.0 |
|||||||||||||||||||||||
|
30 |
G1½ |
75 |
132 |
22 |
2.5 |
|||||||||||||||||||||||
|
插 装 式 直 通 单 向 阀 |
|
通径 |
D1 (H7) |
D2 |
D3 (H8) |
H |
L1 |
L2 |
L3 |
L4 |
L5 |
质量 /kg |
||||||||||||||||
|
6 |
10 |
6 |
11 |
4 |
9.5 |
19 |
21.8 |
29.8 |
18 |
0.06 |
||||||||||||||||||
|
8 |
13 |
8 |
14 |
4 |
9.5 |
18 |
22.8 |
32.8 |
18 |
0.06 |
||||||||||||||||||
|
10 |
17 |
10 |
18 |
4 |
11.5 |
21 |
28.8 |
38.8 |
23 |
0.06 |
||||||||||||||||||
|
15 |
22 |
15 |
24 |
5 |
14.5 |
27 |
36.4 |
48.4 |
28 |
0.10 |
||||||||||||||||||
|
20 |
28 |
20 |
30 |
5 |
16 |
29 |
44 |
59 |
33 |
0.20 |
||||||||||||||||||
|
25 |
36 |
25 |
38 |
7 |
24.5 |
39 |
55 |
73 |
41 |
0.25 |
||||||||||||||||||
|
30 |
42 |
30 |
45 |
7 |
25 |
42 |
63 |
83 |
47 |
0.80 |
||||||||||||||||||
|
插 装 式 直 角 单 向 阀 |
|
通径 |
D1 (H7) |
D2 |
D3 (H8) |
D4 |
H |
L1 |
L2 |
L3 |
L4 |
L5 |
L6 |
质量 /kg |
||||||||||||||
|
6 |
10 |
6 |
11 |
6 |
4 |
11.2 |
9.5 |
10 |
16.5 |
20.5 |
28.5 |
0.06 |
||||||||||||||||
|
8 |
13 |
8 |
14 |
8 |
4 |
11.9 |
9.5 |
16 |
21.5 |
26.5 |
36.5 |
0.06 |
||||||||||||||||
|
10 |
17 |
10 |
18 |
10 |
4 |
14.3 |
11.5 |
16 |
23.5 |
29.5 |
39.5 |
0.06 |
||||||||||||||||
|
15 |
22 |
15 |
24 |
15 |
5 |
18 |
14.5 |
18 |
25.5 |
34 |
46 |
0.10 |
||||||||||||||||
|
20 |
28 |
20 |
30 |
20 |
5 |
18.8 |
16 |
23 |
30 |
40.5 |
55.5 |
0.20 |
||||||||||||||||
|
25 |
36 |
25 |
38 |
25 |
7 |
28.5 |
24.5 |
31 |
43 |
57.5 |
75.5 |
0.25 |
||||||||||||||||
|
30 |
42 |
30 |
44 |
30 |
7 |
28.5 |
25 |
37 |
47.5 |
63.5 |
83.5 |
0.30 |
||||||||||||||||
|
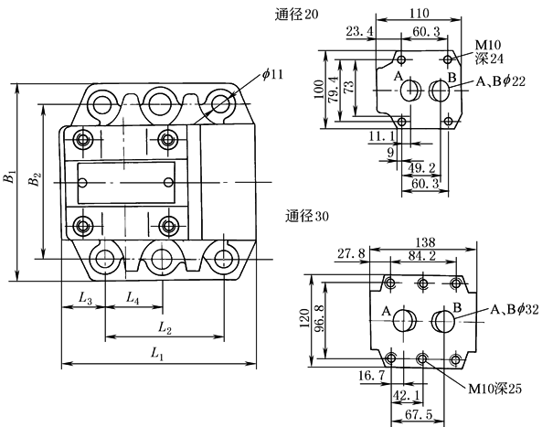
板式单向阀 底板连接面尺寸
连接板
|
||||||||||||||||||||||||||||
|
通径 |
B1 |
B2 |
L1 |
L2 |
L3 |
L4 |
H1 |
H2 |
|
10 |
85 |
66.7 |
78 |
42.9 |
17.8 |
— |
66 |
21 |
|
20 |
102 |
79.4 |
101 |
60.3 |
23 |
— |
93.5 |
31.5 |
|
30 |
120 |
96.8 |
128 |
84.2 |
28 |
42.1 |
106.5 |
46 |














