|
DR型先导式减压阀 |
||||||||||||||
|
该阀主要由先导阀、主阀和单向阀组成,用于降低液压系统的压力。 型号意义:
表1 技术规格 |
||||||||||||||
|
通径/mm |
8 |
10 |
15 |
20 |
25 |
32 |
介质 |
矿物液压油,磷酸酯液 |
||||||
|
工作压力/MPa |
≤10或31.5 |
介质黏度/m2·s-1 |
(2.8~380)×10-6 |
|||||||||||
|
进口压力,B口/MPa |
31.5 |
介质温度/℃ |
-20~70 |
|||||||||||
|
出口压力,A口/MPa |
0.3~31.5 |
1~31.5 |
流量/L·min-1 |
管式 |
80 |
80 |
200 |
200 |
200 |
300 |
||||
|
背压,Y口/MPa |
≤31.5 |
板式 |
— |
80 |
— |
— |
200 |
300 |
||||||
|
注:生产厂为北京华德液压集团液压阀分公司、海门市液压件厂、焦作华科液压机械制造有限公司、抚顺天宝重工液压制造有限公司、上海朝田科技有限公司、武汉严氏液压机械有限公司。 |
||||||||||||||
|
表2 特性曲线 |
|
试验条件:υ=0.6×10-6m2/s,t=50℃
|
|
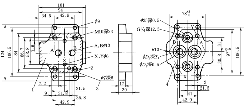
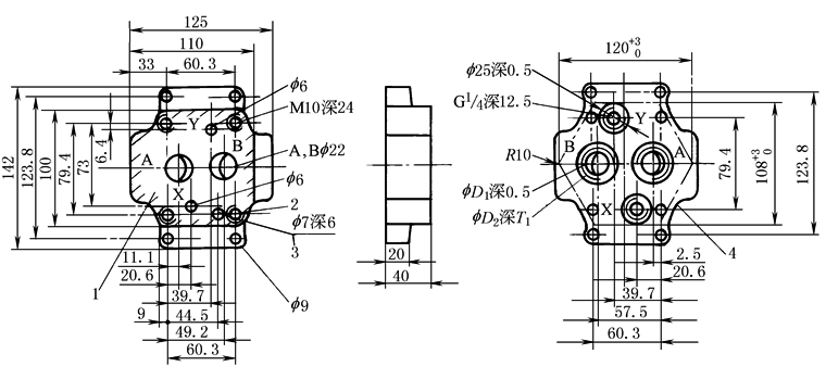
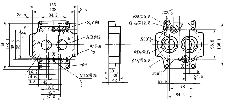
DR型减压阀外形尺寸(板式连接)
1—Y口(可作控制油回油口或遥控口);2—锁紧螺母(只用于31.5MPa); 3—调节刻度套;4—调节方式“1”;5—调节方式“2”; 6—调节方式“3”;7—通径10的遥控口(X口),通径25和 32的压力表连接口;8—定位销; 9—Y口(控制油回油口);10—标牌 |
||||||||||||||
|
表3 mm |
||||||||||||||
|
通径 |
B1 |
B2 |
H1 |
H2 |
H3 |
H4 |
L1 |
L2 |
L3 |
L4 |
L5 |
O形圈 |
质量 /kg |
|
|
用于X、Y口 |
用于A、B口 |
|||||||||||||
|
10 |
85 |
66.7 |
112 |
92 |
28 |
72 |
90 |
42.9 |
— |
35.5 |
34.5 |
9.25×1.78 |
17.12×2.62 |
3.6 |
|
25 |
102 |
79.4 |
122 |
102 |
38 |
82 |
112 |
60.3 |
— |
33.5 |
37 |
9.25×1.78 |
28.17×3.53 |
5.5 |
|
32 |
120 |
96.8 |
130 |
110 |
46 |
90 |
140 |
84.2 |
42.1 |
28 |
31.3 |
9.25×1.78 |
34.52×3.53 |
8.2 |
|
表4 安装底板尺寸 mm |
|||||||
|
通径10 |
|
||||||
|
通径25 |
|
||||||
|
通径32 |
|
||||||
|
通径 |
型号 |
D1 |
D2 |
T1 |
阀安装螺钉 |
转矩/N·m |
质量/kg |
|
10 |
G460/1 G461/1 |
28 34 |
G¾ G½ |
12.5 14.5 |
4×M10×40GB/T70.1 需单独订货 |
69 |
1.7 |
|
25 |
G412/1 G413/1 |
42 47 |
G¾ G1 |
16.5 19.5 |
4×M10×50GB/T70.1 需单独订货 |
3.3 |
|
|
32 |
G414/1 G415/1 |
56 61 |
G1¼ G1½ |
20.5 22.5 |
6×M10×60GB/T70.1 需单独订货 |
5 |
|
|
注:图中1—阀的连接面;2—阀的固定螺孔;3—定位销孔;4—安装连接板的切口轮廓。 |
|||||||
|
DR型减压阀外形尺寸(管式连接)
1—Y口(可作控制油回油口或遥控口);2—锁紧螺母(只用于31.5MPa); 3—调节刻度套;4—调节手柄;5—调节装置, 带保护罩;6—调节手柄(带锁); 7—通径10的遥控口(X口);8—标牌 |
||||||||||||||
|
表5 mm |
||||||||||||||
|
通径 |
B1 |
��D1 |
��D2 |
��D3 |
H1 |
H2 |
H3 |
H4 |
L1 |
L2 |
L3 |
L4 |
T1 |
质量/kg |
|
8
10
16
20 |
63 |
9 |
G3/8
G½
G¾
G1 |
28
34
42
47 |
125 |
105 |
23
28 |
75 |
85 |
40 |
62 |
90 |
12
14
16
18 |
4.3
6.8 |
|
25
32 |
70 |
11 |
G1¼
G1½ |
56
61 |
138 |
118 |
34 |
85 |
100 |
46 |
72 |
99 |
20
22 |
10.2 |
|
注:上图所示为不含单向阀的外形尺寸。 |
||||||||||||||
|
DR型减压阀外形尺寸(插入式连接)
1—锁紧螺母(只用于31.5MPa);2—调节刻度套;3—插入式主阀芯; 4—调节方式“1”;5—调节方式“2”;6—调节方式“3”; 7—标牌;8—通径25和32的控制油进油路; 9—通径10的控制油进油路;10—通径10的阻尼器; 11—使用“1”或“3”调节方式时,距主阀体的最小距离; 12—孔��D3与��D2允许在任何位置相通, 但不能破坏连接螺孔和控制油路X;13—O形圈27.3×2.4; 14—密封挡圈32/28.4×0.8
|
||||||||
|
表6 mm |
||||||||
|
通径 |
D1 |
D2 |
D3 |
质量/kg |
阀的固定螺钉 |
转矩 /N·m |
丁腈橡胶 订货号 |
氟橡胶 订货号 |
|
10 |
10 |
40 |
10 |
1.4 |
4×M8×40GB/T70.1 |
31 |
301、199 |
301、358 |
|
25 |
25 |
40 |
25 |
301、200 |
301、359 |
|||
|
32 |
32 |
45 |
32 |
|||||








