|
通用润滑油箱 |
|||||||||||||||||||||||
|
润滑油箱的用途是:储存润滑系统所需足够的润滑油液;分离及沉积油液中的固体和液体沉淀污物以及消除泡沫;散热和冷却作用。 油箱常安装在设备下部,管道有1∶10~1∶30的倾斜度,以便于让润滑油顺利流回油箱。在油箱最低处装设泄油或排污油塞(或阀),加油口设有粗滤网过滤油中的污染物。为增加润滑油的循环距离、扩大散热效果,并使油液中的气泡和杂质有充分的时间沉淀和分离,在油箱中加设挡板,以控制箱内的油流方向(使之改变3~5次),挡板高度为正常油位的2/3,其下端有小的开口,另外要求吸油管和回油管的安装距离要尽可能远。回油管应装在略高于油面的上方,截面比吸油管直径大3~4倍,并通过一个有筛网的挡板减缓回油流速,减少喷溅和消除泡沫。而吸油管离箱底距离为管径 D 的2倍以上,距箱边距离不小于3D。吸油管口一般设有滤油器,防止较大的磨屑进入油中。 油箱一般还设有通风装置或空气过滤器,以排除湿气和挥发的酸性物质。也可以用风扇强制通风或设置油冷却器和加热器调节油温。在环境污染或有沙尘环境工作的油箱,应使用密封类型的油箱。此外,在油箱上均设有油面指示器、温度计和压力表等,在油箱内部应涂有耐油防锈涂料。 |
|||||||||||||||||||||||
|
表1 YXZ 型油箱基本参数(JB/ZQ 4587—2006) |
|||||||||||||||||||||||
|
项目 |
型号 |
|
|||||||||||||||||||||
|
YXZ-5 |
YXZ-10 |
YXZ-16 |
YXZ-20 |
YXZ-25 |
YXZ-31.5 |
YXZ-40 |
YXZ-50 |
YXZ-63 |
结 构 特 点 |
||||||||||||||
|
容积/m3 |
5 |
10 |
16 |
20 |
25 |
31.5 |
40 |
50 |
63 |
1.最高液面和最低液面是指油站工作时,泵在运行中的液面最高极限和最低极限位置,用液位信号器发出油箱极限液面信号。信号器的触点容量:220V、0.2A 2.蒸汽耗量是指蒸汽压力为0.2~0.4MPa时的耗量 3.油箱有结构独特的消泡脱气装置,能够有效地消除油中夹杂的气泡,并将空气从油中排出 4.油箱除设有精度为0.25mm的过滤装置外,还设有磁性过滤装置,用于吸收回油中的微细铁磁性杂质 5.该油箱可与JB/ZQ 4586—2006《稀油润滑装置》配套 |
|||||||||||||
|
适用油泵排油量/L·min-1 |
160/200 |
250/315 |
400/500 |
630 |
800 |
1000 |
1250 |
1600 |
2000 |
||||||||||||||
|
加热器加热面积/m2 |
2 |
3.5 |
5.5 |
7 |
9 |
10.5 |
14 |
18 |
21 |
||||||||||||||
|
蒸汽耗量/kg·h-1 |
40 |
65 |
90 |
120 |
140 |
180 |
220 |
260 |
310 |
||||||||||||||
|
过滤面积/m2 |
0.48 |
0.56 |
0.58 |
0.63 |
0.75 |
0.8 |
0.88 |
0.96 |
1.1 |
||||||||||||||
|
过滤精度/mm |
0.25 |
||||||||||||||||||||||
|
最高液面/mm |
1190 |
1240 |
1440 |
1540 |
1640 |
1690 |
1890 |
2110 |
2290 |
||||||||||||||
|
最低液面/mm |
290 |
340 |
340 |
290 |
340 |
340 |
340 |
390 |
390 |
||||||||||||||
|
质量/kg |
2395 |
3290 |
4593 |
5264 |
6062 |
6467 |
7607 |
11006 |
13813 |
||||||||||||||
|
注:生产厂有太原矿山机器润滑液压设备有限公司,南通市南方润滑液压设备有限公司,启东市南方润滑液压设备有限公司,启东江海液压润滑设备厂,四川川润股份有限公司,启东润滑设备有限公司,上海润滑设备厂,上海利安润滑设备制造有限公司,启东中冶润滑设备有限公司。 |
|||||||||||||||||||||||
|
表2 几种工业上常用的油箱结构 |
|||||||||||||||||||||||
|
(a)带沉淀池的油箱 |
(c)大型设备应用的油箱 |
||||||||||||||||||||||
|
|
|
||||||||||||||||||||||
|
为一种带沉淀池的油箱,这种小型油箱的排污阀常安装在底部 |
装有浮动的吸油管可自动调节吸油口的高低,保证吸上部清洁油液 |
||||||||||||||||||||||
|
(b)常用机床油箱结构 |
图a、b、c三种油箱的组成 |
||||||||||||||||||||||
|
|
图a:1—加热盘管;2—旧油进口;3—粗滤器;4—浮标;5—摆动接头;6—净油进口;7—排油口 |
||||||||||||||||||||||
|
图b:1—放油阀塞;2—呼吸器;3—回油接管;4—可卸盖;5—闸板和粗滤器;6—充油接管;7—逆止阀;8—润滑油主循环泵;9—关闭阀;10—润滑油备用循环泵;11—压力表;12—脚阀和吸油端粗滤器;13—冷油器;14—温度表;15—永磁放油塞;16—溢流阀;17—冷却水接头;18—双重过滤器;19—恒温控制器;20—油标;21—加热盘管 |
|||||||||||||||||||||||
|
图c:1—蒸汽加热盘管;2—主要回油;3—从净化器回油;4—蒸汽盘管回槽;5—通气孔;6—正常吸油管(浮动式);7—压力表(控制回油);8—油标;9—低吸口;10—温度表;11—温度控制器;12—净化器吸管接头 |
|||||||||||||||||||||||
|
容积约有0.9m3,这种油箱由于常有切削液或水等侵入,需经常清理保持清洁 |
|||||||||||||||||||||||
|
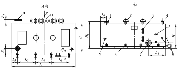
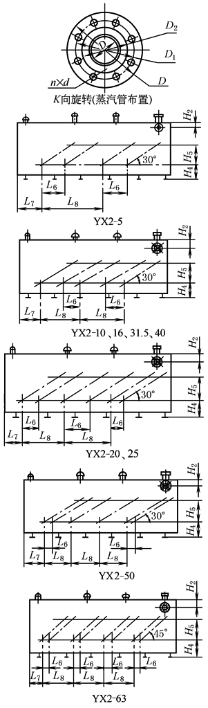
表3 YX2 型油箱外形及法兰尺寸 mm |
|||||||||||||||||||||||
|
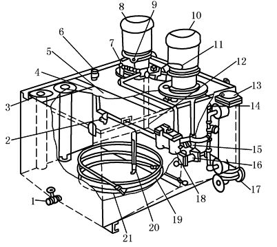
|
1—自循环回油口; 2—空气滤清器; 3—长形油标; 4—油位信号器; 5—弯嘴旋塞; 6—电接点温度计; 7—吸油口; 8—排油口(DN40净油机接口); 9—直读温度计; 10—回油口; 11—蒸汽加热管 |
||||||||||||||||||||||
|
|
型 号 |
YX2-5 |
YX2-10 |
YX2-16 |
YX2-20 |
YX2-25 |
YX2-31.5 |
YX2-40 |
YX2-50 |
YX2-63 |
|||||||||||||
|
外 形 尺 寸 |
L |
3840 |
5200 |
6100 |
6500 |
7000 |
7500 |
8100 |
8800 |
9700 |
|||||||||||||
|
L1 |
250 |
250 |
280 |
380 |
380 |
400 |
400 |
400 |
450 |
||||||||||||||
|
L2 |
1100 |
1110 |
1520 |
1870 |
1000 |
2030 |
1000 |
1930 |
1050 |
||||||||||||||
|
L3 |
966 |
700 |
800 |
700 |
1260 |
1400 |
1400 |
1400 |
1500 |
||||||||||||||
|
L4 |
1140 |
2500 |
2500 |
2000 |
4000 |
2550 |
4000 |
3800 |
5225 |
||||||||||||||
|
L5 |
1200 |
1200 |
1650 |
2000 |
1400 |
2200 |
2350 |
2270 |
2650 |
||||||||||||||
|
L6 |
250 |
300 |
690 |
300 |
300 |
910 |
985 |
300 |
300 |
||||||||||||||
|
L7 |
992 |
876 |
1560 |
1390 |
1536 |
1320 |
1495 |
2200 |
2580 |
||||||||||||||
|
L8 |
740 |
1016 |
990 |
906 |
976 |
1820 |
1970 |
252 |
1050 |
||||||||||||||
|
H |
1300 |
1350 |
1600 |
1700 |
1800 |
1900 |
2100 |
2320 |
2500 |
||||||||||||||
|
H1 |
1400 |
1450 |
1700 |
1800 |
1900 |
2000 |
2200 |
2440 |
2610 |
||||||||||||||
|
H2 |
150 |
150 |
200 |
230 |
230 |
300 |
300 |
350 |
350 |
||||||||||||||
|
H3 |
260 |
280 |
300 |
300 |
320 |
350 |
350 |
400 |
400 |
||||||||||||||
|
H4 |
250 |
220 |
250 |
250 |
300 |
300 |
300 |
320 |
320 |
||||||||||||||
|
H5 |
427.5 |
427.5 |
427.5 |
427.5 |
427.5 |
598.5 |
598.5 |
598.5 |
1088 |
||||||||||||||
|
B |
1700 |
1800 |
2000 |
2180 |
2360 |
2500 |
2750 |
3000 |
3080 |
||||||||||||||
|
B1 |
250 |
250 |
250 |
300 |
300 |
400 |
300 |
400 |
450 |
||||||||||||||
|
B2 |
90 |
100 |
90 |
100 |
100 |
90 |
90 |
90 |
70 |
||||||||||||||
|
B3 |
90 |
100 |
90 |
100 |
100 |
90 |
90 |
90 |
70 |
||||||||||||||
|
吸 油 口 法 兰 |
DN |
100 |
125 |
150 |
150 |
200 |
200 |
250 |
250 |
300 |
|||||||||||||
|
D |
220 |
250 |
285 |
285 |
340 |
340 |
395 |
395 |
445 |
||||||||||||||
|
D1 |
180 |
210 |
240 |
240 |
295 |
295 |
350 |
350 |
400 |
||||||||||||||
|
D2 |
158 |
184 |
212 |
212 |
268 |
268 |
320 |
320 |
370 |
||||||||||||||
|
n |
8 |
8 |
8 |
8 |
8 |
8 |
12 |
12 |
12 |
||||||||||||||
|
d |
17.5 |
17.5 |
22 |
22 |
22 |
22 |
22 |
22 |
22 |
||||||||||||||
|
b |
22 |
24 |
24 |
24 |
24 |
24 |
26 |
26 |
28 |
||||||||||||||
|
回 油 口 法 兰 |
DN |
125 |
150 |
200 |
250 |
250 |
300 |
300 |
350 |
400 |
|||||||||||||
|
D |
250 |
285 |
340 |
395 |
395 |
445 |
445 |
490 |
540 |
||||||||||||||
|
D1 |
210 |
240 |
295 |
350 |
350 |
400 |
400 |
445 |
495 |
||||||||||||||
|
D2 |
184 |
212 |
268 |
320 |
320 |
370 |
370 |
430 |
482 |
||||||||||||||
|
n |
8 |
8 |
8 |
12 |
12 |
12 |
12 |
12 |
16 |
||||||||||||||
|
d |
17.5 |
22 |
22 |
22 |
22 |
22 |
22 |
22 |
22 |
||||||||||||||
|
b |
24 |
24 |
24 |
26 |
26 |
28 |
28 |
28 |
28 |
||||||||||||||
|
自 循 环 回 油 口 法 兰 |
DN |
50 |
80 |
100 |
100 |
125 |
125 |
150 |
150 |
200 |
|||||||||||||
|
D |
165 |
200 |
220 |
220 |
250 |
250 |
285 |
285 |
340 |
||||||||||||||
|
D1 |
125 |
160 |
180 |
180 |
210 |
210 |
240 |
240 |
295 |
||||||||||||||
|
D2 |
102 |
133 |
158 |
158 |
184 |
184 |
212 |
212 |
268 |
||||||||||||||
|
n |
4 |
8 |
8 |
8 |
8 |
8 |
8 |
8 |
8 |
||||||||||||||
|
d |
17.5 |
17.5 |
17.5 |
17.5 |
17.5 |
17.5 |
22 |
22 |
22 |
||||||||||||||
|
b |
18 |
20 |
22 |
22 |
24 |
24 |
24 |
24 |
24 |
||||||||||||||
|
蒸 汽 加 热 管 法 兰 |
DN |
50 |
50 |
50 |
50 |
50 |
50 |
50 |
50 |
50 |
|||||||||||||
|
D |
165 |
165 |
165 |
165 |
165 |
165 |
165 |
165 |
165 |
||||||||||||||
|
D1 |
125 |
125 |
125 |
125 |
125 |
125 |
125 |
125 |
125 |
||||||||||||||
|
D2 |
102 |
102 |
102 |
102 |
102 |
102 |
102 |
102 |
102 |
||||||||||||||
|
n |
4 |
4 |
4 |
4 |
4 |
4 |
4 |
4 |
4 |
||||||||||||||
|
d |
17.5 |
17.5 |
17.5 |
17.5 |
17.5 |
17.5 |
17.5 |
17.5 |
17.5 |
||||||||||||||
|
b |
18 |
18 |
18 |
18 |
18 |
18 |
18 |
18 |
18 |
||||||||||||||
|
注:表中尺寸b为法兰厚度,图中未予标注。 |
|||||||||||||||||||||||
|
|||||||||||||||||||||||





