|
电动喷油泵装置(JB/ZQ 4706—2006) |
|||||||||||||
|
装 置 简 图 、 系 统 原 理 图 |
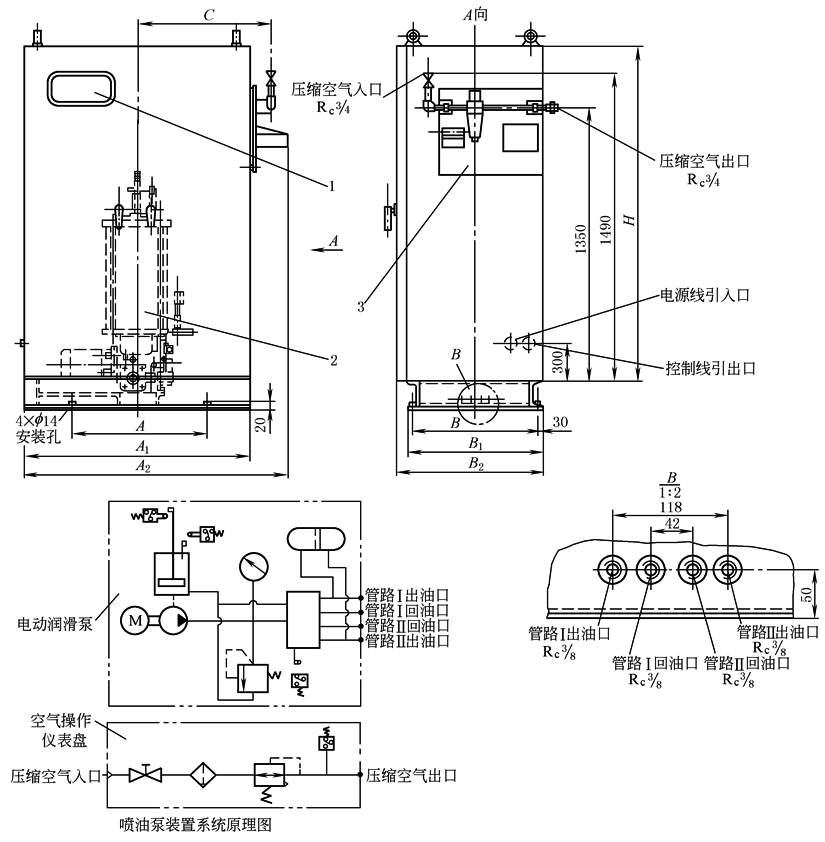
1—电气装置;2—DRB-J60Y-H电动润滑泵;3—空气操作仪表盘 标记示例:公称压力10MPa,公称流量60mL/min,配管方式为环式的喷油泵装置,标记为 PBZ-J60H喷油泵装置JB/ZQ 4706—2006 |
||||||||||||
|
参 数 、 外 形 尺 寸 /mm |
型号 |
公称流量 /mL·min-1 |
公称压力 /MPa |
转速 /r·min-1 |
储油器 容积 /L |
电动机 功率 /kW |
减速比 |
配管 方式 |
蓄能器 容积 /mL |
输入空 气压力 /MPa |
空气耗量 /L·min-1 |
质量 /kg |
|
|
PBZ-J60H |
60 |
10(J) |
100 |
16 |
0.37 |
1∶15 |
环式 |
50 |
0.8~1 |
1665 |
314 |
||
|
PBZ-J195H |
195 |
75 |
25 |
0.75 |
1∶20 |
2665 |
400 |
||||||
|
型号 |
A |
A1 |
A2 |
B |
B1 |
B2 |
C |
H |
压缩空入口 |
压缩空气出口 |
|||
|
PBZ-J60H |
600 |
1000 |
1165 |
550 |
610 |
650 |
558.4 |
1650 |
Rc3/4 |
Rc3/4 |
|||
|
PBZ-J195H |
800 |
1260 |
1410 |
642 |
702 |
742 |
724.4 |
1760 |
Rc1 |
Rc1 |
|||
|
注:1.本装置为双线式喷射润滑系统:使用空气压力0.8~1MPa;适用于黏度不小于120mm2/s的润滑油;使用电压380V、50Hz。 2.生产厂有太原矿山机器润滑液压设备有限公司,太原市兴科机电研究所,太原宝太润液设备有限公司。 |
|||||||||||||

