|
YCF-6型伺服放大器 |
|||||||||
|
应用及特点 |
适用于驱动各种型号的伺服阀和调节器,满足其在不同系统中的控制需要,其功率输出级采用共地端电流负反馈型式,输出电流稳定,不受线圈电阻和负载的影响,且具有输出短路保护特性 |
||||||||
|
主要性能参数 |
|||||||||
|
指令信号电压/V |
反馈信号电压/V |
输出电流 |
等效输出阻抗/kΩ |
信号输入阻抗/kΩ |
频率响应/kHz |
外形尺寸/mm |
|||
|
±1~10V; 或4~20mA |
±1~10; 或1~10 |
±30mA~±1.5A |
>5 |
>10 |
0~5 |
280×120×250 |
|||
|
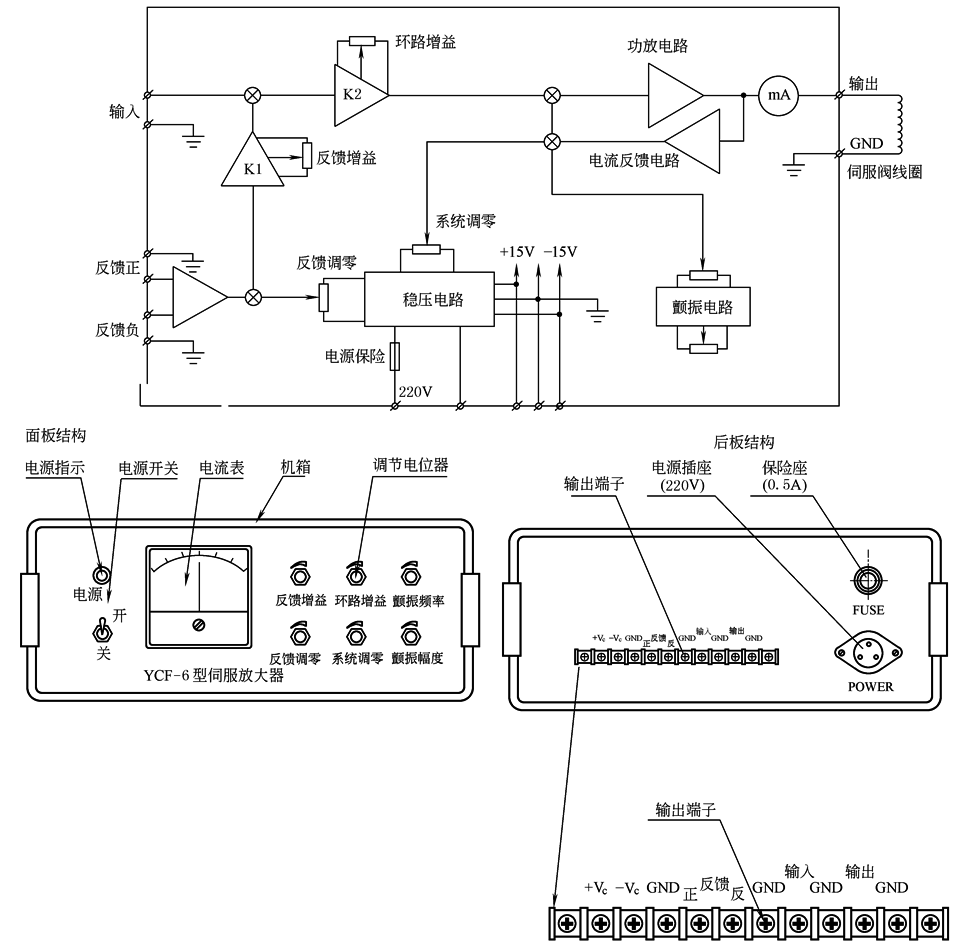
YCF-6框图和接线图
说明:交流220V电源由电源插头接入本机,为机内稳压电源供电。稳压电源输出为±15VDC,供机内使用。并有输出端子将±15VDC引出,供外部传感器或基准电源使用(外部使用电流应小于100mA)。指令信号由“输入”端接入;反馈信号由“反馈负”或相位相反的“反馈正”接入;输出到伺服阀的电流信号由“输出”端输出。放大器具有反馈信号调零、环路增益、反馈增益、系统调零、颤振幅值及颤振频率调整等调节功能。电流表指示伺服阀电流的大小和方向。接线时伺服阀线圈一端接放大器的“输出”,另一端接“GND”。反馈信号一端接接线端子“反馈负”,另一端接“GND” |
|||||||||
|
注:YCF-6型伺服放大器由北京机械自动化研究所生产。 |
|||||||||

