|
基本电液变量泵的原理与特点 |
||
|
变量泵类型 |
原理图 |
特点 |
|
变 排 量 泵 |
|
将一般变量调节阀(如压力阀、节流阀)换成电液比例压力阀、电液比例节流阀,并配上相应的电控器(参见表电液比例压力控制回路及系统中8) |
|
恒 压 泵 |
|
将一般变量调节阀(如压力阀、节流阀)换成电液比例压力阀、电液比例节流阀,并配上相应的电控器(参见表电液比例压力控制回路及系统中8 |
|
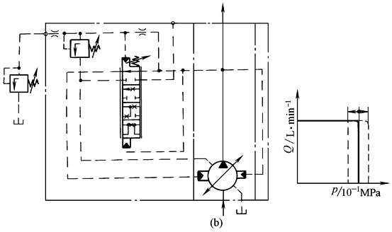
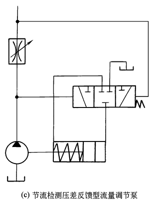
恒 流 泵 |
|
|
|
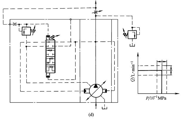
压 力 流 量 复 合 控 制 泵 |
|
|




