|
电液比例流量控制的回路及系统 |
||
|
名称 |
回路图 |
特点及应用 |
|
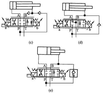
1.等节流面积E型阀芯(REXROTH公司)的应用回路 |
|
E型阀芯P→A和B→T或P→B和A→T各节流面积是一样的,故宜用双出杆液压缸和定量液压马达回路 图a为E型阀芯配双出杆液压缸,图b为E型阀芯配液压马达 |
|
2.采用E、E3、W3型阀芯的差动回路 |
|
为了实现差动控制,可采用E3、W3及E型阀芯,组成差动控制回路 图c为配用E型阀芯,图d为配用E3型阀芯,图e为配用W3型阀芯 |
|
3.不等节流面积E1、W1型阀芯应用回路 |
|
如液压缸是单出杆活塞式液压缸,其有效作用面积之比AK∶AR=2∶1,则应选用节流面积比为2∶1的阀芯 图f为配用E1型阀芯,图g为配用W1型阀芯 |
|
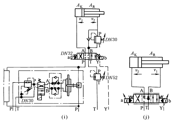
液压缸垂直配置采用W1型阀芯的比例控制回路 |
|
对于控制系统中垂直配置的单出杆液压缸组成回路,应在液压缸下腔回油路上配用顺序阀或平衡阀进行重力平衡,而其配用的比例方向节流阀可采用W1型阀芯 |
|
4.步进链式运输机(热轧钢卷用)的速度、加(减)速度控制回路 |
|
重载运移设备,要求进行加(减)速度控制,以便实现稳定、快速和准确的定位,应采用如图j的电液比例控制回路。仅用一个电液比例方向节流阀,就可实现液压缸的运动方向、速度、加(减)速度控制,启动和制动。所要求的运行速度,均可很简单地在比例放大器中调节,控制可靠,操作简单 图i则为定值控制、开关控制的速度、加(减)速度控制回路,其方向控制采用电液换向阀,而流量控制或速度、加(减)速度控制采用了较复杂的开关和定值控制阀组,应用图j所示的回路取代 |
|
5.焊接自动线上提升装置的电液比例控制回路 |
|
要求提升和下降行程运行尽可能快,最高速度达0.5m/s,但在提升行程的中点,却要求速度不得超过0.15m/s,其运行速度循环如图l所示。这里采用了电液比例方向节流阀,电子接近开关即所谓模拟式触发器及挡铁。随着挡铁逐步接近开关,接近开关输出的模拟电压相应降低直到0V,通过比例放大器去控制电液比例方向节流阀。这种控制回路,对于控制位置重复精度较高的大惯量负载是很有效的 |
|
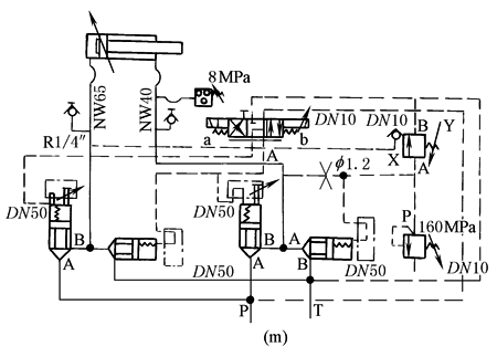
6.无缝钢管生产线上的穿孔机芯棒送入机构的电液比例控制回路 |
液压缸行程1.59m,最大运行速度1.987m/s,启动和制动时的最大加(减)速度均为30m2/s,在两个运行方向运行所需流量分别为937L/min和468L/min |
采用公称通径10的比例方向节流阀为先导控制级,通径50的二通插装阀为功率输出级,组合成电液比例方向节流控制插装阀。采用通径10的定值控制压力阀作为先导控制级,通径50的二通插装阀为功率输出级,组合成先导控制式定值压力阀,以满足大流量和快速动作的控制要求。采用进油节流调节速度和加(减)速度,以适应阻力负载;采用液控插装式锥阀锁定液压缸活塞,以及采用接近开关、比例放大器、电液比例方向节流阀等的配合控制,控制加(减)速度或斜坡时间,控制工作速度 |
|
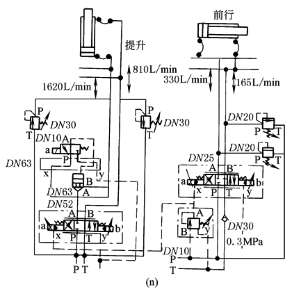
7.步进式加热炉提升机构和前进机构的电液比例控制回路 |
要求能无级调节和平稳控制其提升机构的加(减)速度,前行机构的运行速度,以及能按要求可靠地将提升机构在升降的任意位置锁定 |
为了适应提升行程的大控制流量(1620L/min),采用了通径52的电液比例方向节流阀,其中位的滑阀机能为4WRZ阀的W1型(REXROTH)。为了确保其位置锁定,采用了常开型钢球座阀式的二位三通电磁换向阀为先导控制阀,通径63的二通插装阀为功率级主阀,实现大流量液压锁的功能。由于主油路的工作压力为14MPa,而所采用电液比例方向节流阀的先导控制油压力需在3~10MPa范围内,故在其先导控制阀与主阀之间设置了叠加式定值减压阀,以便提供合乎要求的先导控制油压力 |
|
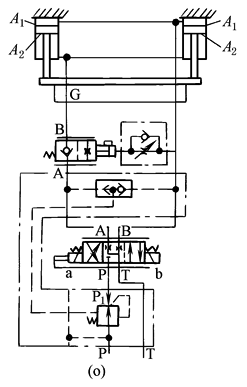
8.机械同步升降工作机构的电液比例控制回路 |
|
选用叠加式二通进口压力补偿器。由于其下行时将产生超越负载,故设置了出口制动阀,使下行时载荷由载动阀承担,保证比例方向节流阀从P到B油口的压差恒定为0.8MPa |
|
9.撒盐车电液控制油路 |
|
比例阀在恶劣环境的行走机械中的一个应用实例是图示的撒盐车。撒盐车的任务是,在路面宽度和行车速度变化的情况下,将准确的单位面积盐量(盐量g/路面面积m2)撒到路面上去。在撒盐车上,通过螺旋输送器和输送带,将储盐箱里的盐送到撒盐转盘。当撒盐宽度仅仅与撒盐转盘转速相关时,则撒盐量、进而螺旋输送器的转速就受行车速度和撒盐宽度的影响 驱动输送器马达的系统为恒压恒流复合控制泵系统(恒流是电液比例阀的Qi,恒压是手动的p1,恒流不能越过p1,且在恒压线上,只能运行于与Qi的交点上)。驱动转盘马达的系统,为比例三通调速阀(比例节流阀加定差溢流阀)系统,马达前的溢流阀对系统进行限压 |










