|
电液比例压力流量复合控制阀 |
|
|
电液比例压力流量复合控制也分为阀控与泵控两大类型:压力流量复合控制阀,压力流量复合控制泵。压力流量复合控制阀的基本原理与特点见下表 |
|
|
特点 与用途 |
压力流量复合控制阀,实际上是根据注塑机、吹塑机、压铸机控制系统的需要,在三通调速阀基础上迅速发展起来的一种压力和流量精密控制阀类。对于定量泵系统,压力流量阀是理想的控制器件,它调节压力和流量,并使泵卸载。与其他方案不同,压力流量阀设计成将流量调节与压力调节合并在一个整体的阀体中。压力流量阀简化了大型油路块和复杂液压系统的设计、安装与调试 |
|
基本 构成 |
参见三通流量阀的原理图1,如果节流阀1是比例阀,而且本来用于限制系统最高压力的压力先导阀也是比例阀,这就可构成电液比例压力流量复合控制阀 |
|
三通 调速阀 |
就三通调速阀而言,当系统压力没有达到定差溢流阀先导阀调定的安全压力时,先导阀不打开,系统实现负载压力适应,溢流阀主阀起定差溢流阀作用(保持节流阀两端压差为常数),系统的多余流量以当时的系统压力(而不是先导阀限定的高压)从打开的溢流阀阀口排回油箱;只有当系统压力达到先导阀调定压力,先导阀与主阀芯配合,起到一般溢流阀的作用,此时,不再起定差溢流阀作用 |
|
压力 流量阀 |
就压力流量复合控制阀而言,当需要对流量进行控制时,比例压力阀给定值提高,仅起安全阀作用,补偿器主阀起到定差溢流阀作用;当需要进行系统压力控制时,让节流口全闭(例如塑化阶段的背压控制)或全开,流量控制不起作用 以BOSCH产品为例:其中的比例压力阀可以选择带电反馈、不带电反馈、带电反馈和线性功能,带集成放大器;其中的比例节流阀可以选择带电反馈、不带电反馈,带集成放大器。节流阀压降可调:Δp=0.5~2MPa |
|
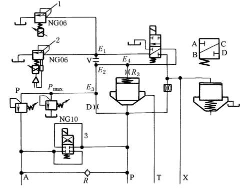
图1为BOSCH公司的三通比例压力流量阀油路原理图。图2为VICKERS公司压力流量阀的内部结构与油路原理图
带可选背压切换功能NG10三通比例压力漏量阀 图1 BOSCH压力流量阀油路原理图 1,2,3—节流阀
图2 VICKERS压力流量阀结构与油路原理图 |
|


