|
电液比例压力控制回路及系统 |
|||||
|
名称 |
回路图、特点及应用 |
||||
|
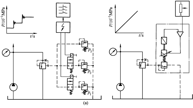
1.传统手调压力控制与比例压力控制回路的对比 |
采用电液比例压力控制可以很方便地按照生产工艺及设备负载特性的要求,实现一定的压力控制规律,同时避免了压力控制阶跃变化而引起的压力超调、振荡和液压冲击。如图a所示,采用电液比例压力控制(右图)与传统手调阀配用电磁方向阀的压力控制(左图)相比较,可以大大简化控制回路及系统,又能提高控制性能,而且安装、使用和维护都较方便。在电液比例压力控制回路中,有用比例阀控制的,也有用比例泵或马达控制的,但是以采用比例压力阀控制为基础的被广泛应用。采用比例压力阀进行压力控制一般有以下两种方式:用一个直动式电液比例压力阀与传统溢流阀、减压阀等的先导遥控口相连接,以实现对溢流阀、减压阀等的比例控制(下一栏示例);或直接选用比例溢流阀或减压阀 |
||||
|
2.用直控式比例压力阀的注塑机控制系统 |
采用直动式比例压力阀与传统溢流阀、减压阀等的先导遥控口相连接,以实现对溢流阀、减压阀等的比例控制。图b为一个带塑料注射成型机结构简图的油路图。送料和螺杆回转由比例压力阀和比例节流阀进行控制,以保证注射力和注射速度的精确可控。其工作原理如下。塑料的粒料在回转的螺杆区受热而塑化。通过液压马达驱动的螺杆转动,由比例节流阀1确定方向阀6处于切换位置a。螺杆向右移动,注射缸经过由件2(直动式电液比例压力阀)和件4(一般先导式溢流阀)组成的电液比例先导溢流阀排出压力油,支撑压力由先导阀2确定。此时方向阀5处于切换位置b 已塑化的原料由螺杆的向前推进而射入模具。注射缸的注射压力通过由件3和件2组成的电液比例先导减压阀确定,此时方向阀5处于切换位置a。注射速度由比例节流阀1来精细调节,此时,方向阀6处于切换位置b。在注射过程结束时,比例阀2的压力在极短的时间内提高到保压压力 |
||||
|
3.液压推上系统的电液比例压力控制回路 |
图c为板带轧机辊缝控制的液压推上电液控制系统,系统中既采用伺服控制,又采用了电液比例压力控制。通过连续调整先导控制式电液此例溢流阀的输入控制电流,进而可连续调整液压推上液压缸活塞腔的油液压力。既可控制其最高压力,以防轧制压力超过设定的上限,也可控制其迅速卸荷。如在轧制带材断裂时,开卷机与轧机之间带材张力急剧减小,这种减小将引起主传动电机的电流急剧变化,此时,轧机主电机的dI/dt值区别于厚度调节时加速或减速时的数值,约在25ms内形成控制信号,使电液比例溢流阀瞬时完全开启而使系统卸荷 |
|
|||
|
4.压力容器疲劳寿命试验的电液比例压力控制回路 |
图d为压力容器疲劳寿命试验的电液比例压力控制系统,以实现试验负载压力的闭环控制,提高了压力控制精度。系统中所用的比例压力阀是三通比例减压阀,调节输入电控制信号,可按试验要求得到不同的试验负载压力波形,以满足疲劳试验的要求 |
|
|||
|
5.升降台液压控制系统中的电液比例压力控制回路 |
图e为升降台液压控制系统中的电液比例控制,采用的是三通比例减压(溢流)阀。升降台的控制是,在上升行程中,按照与设定值电流信号成比例关系,比例减压阀保持输出相应的油液压力,托起升降台。当升降台上升遇阻超载时,该阀可起到溢流限压作用。当升降台下降时,该阀可以适当的背压或卸荷压力释放升降液压缸排出的油液流回油箱 |
|
|||
|
6.卷取张力的电液比例压力控制 |
图f为采用电液比例压力控制的张力补偿器系统,用以实现对卷取张力的控制。通过调节张力补偿器比例溢流阀的输入电信号,可实现恒张力控制,也可按所要求的变化规律控制张力,但开环控制精度不高 |
|
|||
|
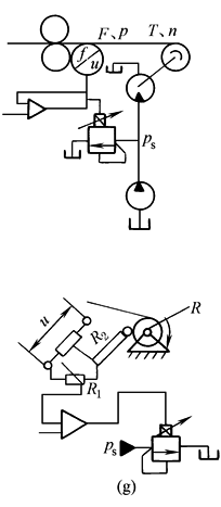
7.带材卷取设备恒张力控制的闭环电液比例控制 |
图g为带材卷取设备恒张力控制的闭环电液比例控制,采用了电液比例溢流阀。带材的卷取恒张力控制应满足下式
式中 ps——输入到液压马达的工作压力 R——卷取半径 q——液压马达的排量 F——张力 上图中的检测反馈量为F。在工作压力一定而不及时调整时,张力F将随着卷取半径R的变化而变化。设置张力计随时检测实际的张力,经反馈与给定值相比较,按偏差通过比例放大器调节输给比例溢流阀的控制电流,进而实现连续地、成比例地控制液压马达的工作压力ps、输出转矩T,以适应卷径R的变化,保持张力恒定 下图表示检测反馈量为卷径R。电位器R1可用来设定与初始卷径、要求张力相对应的工作压力ps,电位器R2将随卷径的变化而变化,并通过比例放大器、比例溢流阀,使ps随卷径R变化作相应的变化,以保持张力恒定 电液比例压力控制可以有效地控制液压控制系统的工作压力,使之按设定规律变化,例如保持压力恒定及转换压力卸荷,对液压控制系统的输出力或转矩进行比例控制 |
|
|||
|
8.用于变量泵的电液比例控制 |
恒压变量泵、恒流变量泵或压力流量复合控制变量泵,都可以通过比例阀,用电信号进行控制。由此,泵可运行于p-qV图的任意点上。各种控制特性曲线,例如功率特性,可以用电信号预先设定。图示为一压力流量复合控制泵,其中的比例阀通过控制块直接贴合在泵体上 原理图上如果减去比例压力阀1而保留比例节流阀2,则成为比例恒流变量泵;如果保留比例压力阀1而减去比例节流阀2,则成为比例恒压泵 |
||||
|
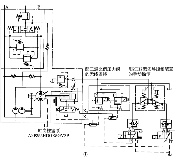
9.矿区有轨空中缆车的电液比例控制系统 |
图i为矿用有轨空中缆车的液压控制系统,是开环控制电液比例变量泵速度控制系统。这个系统主要由三部分所组成:第一是在闭式和半闭式系统的斜轴式轴向柱塞变量泵上,组装了控制泵、补油升压泵、控制阀块,组成了用于闭式系统的泵装置;第二是配用的三通比例减压阀;第三是可装在控制台上的手动控制先导阀组。无级调节三通比例减压阀的控制电流,则可与之成比例地输出先导控制压力,经先导控制油口X1或X2直接输入,作用于变量机构先导阀芯端面,与弹簧力相平衡,此时变量机构输出的摆角与先导控制压力成比例。因此,变量泵的输出流量变化,决定于三通比例减压阀控制电流的调节变化,并与之近似成比例。变量泵的排量将分别由两个独立设定的先导压力所决定,通常取先导控制压力为0.8~4MPa,当先导控制压力在0.8~4MPa之间变化时,泵的排量可以在泵任一转动方向上随之作相应的线性变化。为了保证系统可靠而持久地运行,系统又配用了手动控制先导阀组2TH7,它们的工作原理相当于直动式减压阀,通过在控制台上手动控制先导压力,可进行泵变量控制,调节系统的输出速度 |
||||
|
10.电液比例压力阀与液压控制变量泵的组合 |
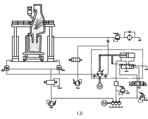
图j为冶炼设备中除气装置的液压系统,采用了电液比例压力阀与液压控制变量泵组合,通过调节电液比例压力阀的输出压力,作为调节排量的先导控制压力,就可无级调节泵的排量,以实现装置的升降速度控制 |
||||
|
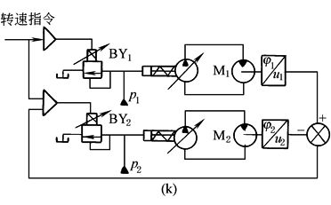
11.电液比例压力控制同步系统 |
图k为重载、慢速同步系统常采用的电液比例压力控制变量泵系统。系统中液压马达M1为主,M2为从,对M1进行开环控制,对M2进行闭环控制。通过比例放大器输入给比例溢流阀BY1控制电流,则BY1输出与之成比例的液压力,作为变量泵排量控制的先导压力。调节控制电流就可成比例地调节变量泵的输出流量或液压马达M1的输出转速。为了使液压马达M2跟随M1同步转动,对M2实行闭环控制。为此,比例溢流阀BY2的比例放大器将接受给定M1的指令信号及两个马达M1、M2的转角偏差反馈信号。改变指令信号,即可实现两个液压马达的同步启动、变速、制动,工作平稳无冲击,安全可靠 |
|
|||











