|
泵控机液伺服系统 |
|
|
大功率机液伺服系统采用泵控系统,采煤机牵引部、工程机械行走部的恒功率控制是泵控机液伺服系统的典型 |
|
|
原理图 |
说明 |
|
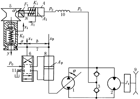
1—变量泵;2—液压马达;3—单向阀;4—发讯缸;5—楔块;6—滑阀; 7—连杆;8—变量缸;9—链轮;10—螺旋阻尼管;11—回油阻尼管 |
系统由泵控马达(1、2、3、9)、阀控机液伺服机构(6、7、8、11)和负载-位移信号发生器(4、5、10)组成 恒功率调节过程如下:负载压力p1经螺旋阻尼管10滤波后作用于发讯缸4的活塞上。稳态时,发讯缸活塞杆对楔块5作用力的Y轴分量与调节套内刚度为K2的弹簧力相平衡,滑阀油口关闭,变量缸活塞不动,变量泵处于某偏角,马达处于相应的转速下。p1增大时,楔块上移、阀芯向上、变量缸活塞下移、泵偏角减小、马达速度自动调低,从而实现了恒功率控制;由于连杆的反馈作用,活塞下降时,滑阀开口回零,变量活塞和偏角处于新的平衡位置。p1减少时,马达速度自动调高至新的平衡状态,保持恒功率 |

