|
DBD型直动式溢流阀 |
|||||
|
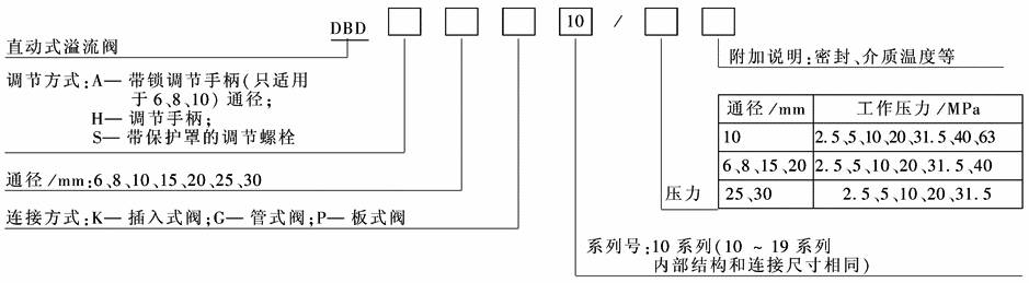
型号意义:
表1 技术规格 |
|||||
|
通径/mm |
6 |
8、10 |
15、20 |
25、30 |
|
|
工作压力/MPa |
P口 |
40 |
63 |
40 |
31.5 |
|
T口 |
31.5 |
||||
|
流量/L·min-1 |
50 |
120 |
250 |
350 |
|
|
介质 |
矿物油磷酸酯液压液 |
||||
|
介质温度/℃ |
-20~70 |
||||
|
介质黏度/m2·s-1 |
(2.8~380)×10-6 |
||||
|
注:生产厂为北京华德液压工业集团液压阀分公司、上海立新液压公司、上海朝田科技有限公司、海门市液压件厂。 |
|||||
|
DBD型直动式溢流阀特性曲线 DBD型直动溢流阀板式连接安装尺寸
|
|||||
|
表2 mm |
|||||||||||||||||||
|
通径 |
质量/kg |
B1 |
B2 |
D1 |
D2 |
D3 |
D23 |
D24 |
H1 |
H2 |
L1 |
L2 |
L3 |
L4 |
L5 |
L6 |
L7 |
L8 |
L9 |
|
6 |
约1.5 |
60 |
40 |
34 |
60 |
— |
6.6 |
M6 |
25 |
40 |
72 |
11 |
83 |
11 |
20 |
11 |
30 |
83 |
— |
|
(8),10 |
约3.7 |
80 |
60 |
38 |
9 |
M8 |
40 |
60 |
68 |
79 |
79 |
||||||||
|
(15),20 |
约6.4 |
100 |
70 |
48 |
— |
50 |
70 |
65 |
77 |
— |
— |
— |
— |
||||||
|
(25),30 |
约13.9 |
130 |
100 |
63 |
80 |
11 |
M10 |
60 |
90 |
83 |
— |
— |
11 |
||||||
|
L10 |
L31 |
L32 |
L33 |
L34 |
SW1 |
SW2 |
SW3 |
SW4 |
SW5 |
SW6 |
T1 |
底板 |
型号 |
质量/kg |
B11 |
B12 |
D31 |
D32 |
|
|
— |
80 |
2 |
15 |
55 |
32 |
30 |
19 |
6 |
— |
30 |
10 |
通径 |
6 |
G300/1 |
1.5 |
45 |
60 |
6 |
25 |
|
100 |
(2)3 |
20 |
70 |
36 |
20 |
(8),10 |
(G301/1)G302/1 |
2 |
60 |
80 |
10 |
(28)34 |
|||||||
|
135 |
(3)4 |
100 |
46 |
36 |
— |
(15),20 |
(G303/1)G304/1 |
5.5 |
70 |
100 |
(15)20 |
(42)47 |
|||||||
|
56 |
180 |
4 |
25 |
130 |
60 |
46 |
— |
13 |
25 |
(25),30 |
(G305/1)G306/1 |
8 |
100 |
130 |
30 |
(56)61 |
|||
|
D33 |
D34 |
D35 |
D36 |
H11 |
L41 |
L42 |
L43 |
L44 |
L45 |
L46 |
L47 |
L48 |
L49 |
L50 |
T11 |
T12 |
T13 |
T14 |
|
G¼ |
7 |
11 |
M6 |
25 |
110 |
8 |
94 |
22 |
55 |
10 |
39 |
42 |
62 |
65 |
1 |
15 |
9 |
15 |
|
(G3/8),G½ |
M8 |
135 |
10 |
115 |
27.5 |
70 |
40.5 |
48.5 |
72.5 |
80.5 |
(15)16 |
9 |
||||||
|
(G¾),G1 |
11.5 |
17.5 |
40 |
170 |
15 |
140 |
20 |
100 |
20 |
(45)42 |
54 |
85 |
(94)97 |
20 |
13 |
(12)22 |
||
|
(G1¼),G1½ |
M10 |
190 |
12.5 |
165 |
17.5 |
130 |
22.5 |
42 |
52.5 |
102.5 |
(113)117 |
24 |
11.5 |
22 |
|
DBD型直动溢流阀螺纹连接尺寸 |
|
表3 mm |
||||||||||
|
通径 |
质量/kg |
B1 |
B2 |
D1 |
D2 |
D3 |
D21 |
D22 |
D23 |
D24 |
|
6 |
≈1.5 |
45 |
60 |
34 |
60 |
— |
25 |
G¼ |
6.6 |
M6 |
|
(8)、10 |
≈3.7 |
60 |
80 |
38 |
(28)34 |
(G3/8)G½ |
9 |
M8 |
||
|
(15)、20 |
≈6.4 |
70 |
100 |
48 |
(42)47 |
(G)G1 |
||||
|
(25)、30 |
≈13.9 |
100 |
130 |
63 |
— |
80 |
(56)61 |
(G1¼)G1½ |
11 |
M10 |
|
通径 |
H1 |
H2 |
L1 |
L2 |
L3 |
L4 |
L5 |
L6 |
L7 |
L8 |
|
6 |
25 |
40 |
72 |
11 |
83 |
11 |
20 |
11 |
30 |
83 |
|
(8)、10 |
40 |
60 |
68 |
79 |
|
|
79 |
|||
|
(15)、20 |
50 |
70 |
65 |
77 |
|
|
|
77 |
||
|
(25)、30 |
60 |
90 |
83 |
— |
|
|
|
— |
|
通径 |
L9 |
L10 |
L31 |
L32 |
L33 |
L34 |
L35 |
L36 |
T1 |
SW1 |
SW2 |
SW3 |
SW4 |
SW5 |
SW6 |
|
|
6 (8)、10 (15)、20 (25)、30 |
— |
— |
80 100 135 180 |
2 (2)3 (3)4 4 |
15 |
55 70 100 130 |
40 49 65 85 |
20 21 34 35 |
10 |
32 36 46 60 |
30 |
19 |
6 |
— |
30 |
|
|
20 |
20 |
|||||||||||||||
|
36 46 |
— |
13 |
— |
|||||||||||||
|
11 |
56 |
25 |
25 |
|
DBD型直动溢流阀插入式连接尺寸 |
|
表4 mm |
|
|||||||||||||
|
通径 |
质量/kg |
D1 |
D2 |
D3 |
L1 |
L2 |
L3 |
L4 |
L5 |
L6 |
L7 |
L8 |
L9 |
|
|
6 10 20 30 |
≈0.4 ≈0.5 ≈1 ≈2.2 |
34 38 48 63 |
60 |
— |
72 68 65 83 |
11 |
83 79 77 — |
11 |
20 |
11 |
30 |
83 |
— |
|
|
— |
— |
— |
— |
79 |
||||||||||
|
— |
||||||||||||||
|
— |
80 |
— |
11 |
|||||||||||
|
通径 |
L10 |
L11 |
Md/N·m |
D11 |
D12 |
D13 |
D14 |
D15 |
D16 |
L21 |
L22 |
L23 |
L24 |
|
|
6 10 20 30 |
— |
64 75 106 131 |
≈120 ≈140 ≈170 ≈200 |
M28×1.5 M35×1.5 M45×1.5 M60×2 |
25H9 32H9 40H9 55H9 |
6 10 20 30 |
15 18.5 24 38.75 |
24.9 31.9 39.9 54.9 |
6 10 20 30 |
15 18 21 23 |
19 23 27 29 |
30 35 |
35 41 54 60 |
|
|
45 |
||||||||||||||
|
56 |
|
通径 |
L25 |
L26 |
L27 |
L28 |
α1 |
α2 |
SW1 |
SW2 |
SW3 |
SW4 |
SW5 |
SW6 |
|
|
6 10 20 30 |
45 52 70 84 |
0.5×45° |
56.5±5.5 67.5±7.5 91.5±8.5 113.5±11.5 |
65 80 110 140 |
90° |
15° |
32 36 46 60 |
30 |
19 |
6 |
— |
30 |
|
|
20° |
36 46 |
— |
|||||||||||
|
— |
13 |



