|
BMS系列摆线液压马达 |
|||||||||
|
表1 技术参数 |
|||||||||
|
项 目 |
型 号 |
||||||||
|
BMS80 |
BMS100 |
BMS125 |
BMS160 |
BMS200 |
BMS250 |
BMS315 |
BMS375 |
||
|
排量/mL·r-1 |
80.6 |
100.8 |
125 |
157.2 |
200 |
252 |
314.5 |
370 |
|
|
转速/r·min-1 |
额定 |
675 |
540 |
432 |
337 |
270 |
216 |
171 |
145 |
|
连续 |
800 |
748 |
600 |
470 |
375 |
300 |
240 |
200 |
|
|
断续 |
988 |
900 |
720 |
560 |
450 |
360 |
280 |
240 |
|
|
转矩/N·m |
额定 |
175 |
220 |
273 |
316 |
340 |
450 |
560 |
576 |
|
连续 |
190 |
240 |
310 |
316 |
400 |
450 |
560 |
576 |
|
|
断续 |
240 |
300 |
370 |
430 |
466 |
540 |
658 |
700 |
|
|
峰值 |
260 |
320 |
400 |
472 |
650 |
690 |
740 |
840 |
|
|
输出功率/kW |
额定 |
12.4 |
12.4 |
12.4 |
11.2 |
9.6 |
10.2 |
10 |
8.6 |
|
连续 |
15.9 |
18.8 |
19.5 |
15.6 |
15.7 |
14.1 |
14.1 |
11.8 |
|
|
断续 |
20.1 |
23.5 |
23.2 |
21.2 |
18.3 |
17 |
18.9 |
17 |
|
|
工作压差/MPa |
额定 |
16 |
16 |
16 |
15 |
12.5 |
12.5 |
12 |
10 |
|
连续 |
17.5 |
17.5 |
17.5 |
15 |
14 |
12.5 |
12 |
10 |
|
|
断续 |
21 |
21 |
21 |
21 |
16 |
16 |
14 |
12 |
|
|
峰值 |
22.5 |
22.5 |
22.5 |
22.5 |
22.5 |
20 |
18.5 |
14 |
|
|
流量/L·min-1 |
连续 |
65 |
75 |
75 |
75 |
75 |
75 |
75 |
75 |
|
断续 |
80 |
90 |
90 |
90 |
90 |
90 |
90 |
90 |
|
|
进油压力/MPa |
额定 |
21 |
21 |
21 |
21 |
21 |
21 |
21 |
21 |
|
连续 |
25 |
25 |
25 |
25 |
25 |
25 |
25 |
25 |
|
|
断续 |
30 |
30 |
30 |
30 |
30 |
30 |
30 |
30 |
|
|
质量/kg |
9.8 |
10 |
10.3 |
10.7 |
11.1 |
11.6 |
12.3 |
12.6 |
|
|
注:1.额定转速、转矩是指在额定流量、压力下的输出值。 2.连续值是指该排量马达可以连续工作的最大值。 3.断续值是指该排量马达在1min内工作6s的最大值。 4.峰值是指该排量马达在1min内工作0.6s的最大值。 |
|||||||||
|
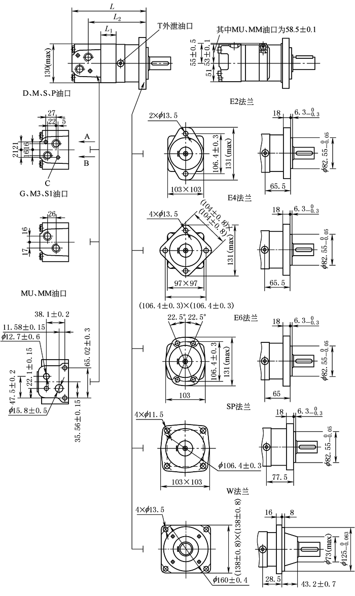
表2 外形尺寸 mm |
|||||||||||||||||||||||||||||||||||||||||||||||||||||||||||||||||||||||||||||||||||
|
型号 L L1 L2 BMSW80 129.4 16 86 BMSW100 133.4 20 90 BMSW125 138.4 25 95 BMSW160 144.9 31.5 101.5 BMSW200 153.4 40 110 BMSW250 163.4 50 120 BMSW315 175.4 62 132 BMSW375 187.4 74 144 型号 L L1 L2 BMS80 167 16 123.2 BMS100 171 20 127.2 BMS125 176 25 132.2 BMS160 182 31.5 138.7 BMS200 191 40 147.2 BMS250 201 50 157.2 BMS315 213 62 169.2 BMS375 225 74 181.2 |
|||||||||||||||||||||||||||||||||||||||||||||||||||||||||||||||||||||||||||||||||||
|
连接型式 |
代 号 |
||||||||||||||||||||||||||||||||||||||||||||||||||||||||||||||||||||||||||||||||||
|
D |
M |
S |
P |
G |
M3 |
S1(深) |
|||||||||||||||||||||||||||||||||||||||||||||||||||||||||||||||||||||||||||||
|
P(A,B) |
G1/2深18 |
M22×1.5深18 |
7/8-14O-ring深18 |
1/2-14NPTF深15 |
G1/2深18 |
M22×1.5深18 |
7/8-14O-ring |
||||||||||||||||||||||||||||||||||||||||||||||||||||||||||||||||||||||||||||
|
T |
G1/4深12 |
M14×1.5深12 |
7/16-20UNF深12 |
7/16-20UNF深12 |
G1/4深12 |
M14×1.5深12 |
7/16-20UNF |
||||||||||||||||||||||||||||||||||||||||||||||||||||||||||||||||||||||||||||
|
C |
2×M10深13 |
2×M10深13 |
23/8-16UNC深13 |
23/8-16UNC深13 |
— |
— |
— |
||||||||||||||||||||||||||||||||||||||||||||||||||||||||||||||||||||||||||||
|
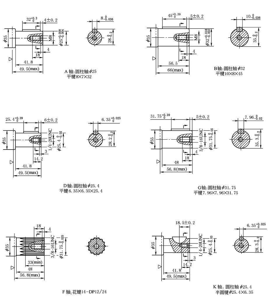
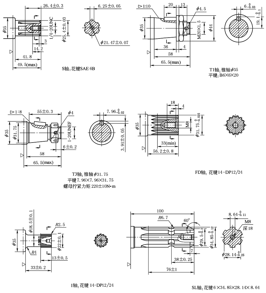
表3 轴伸连接尺寸 mm |
|
|
|
注:“w”为马达安装面。 |
|
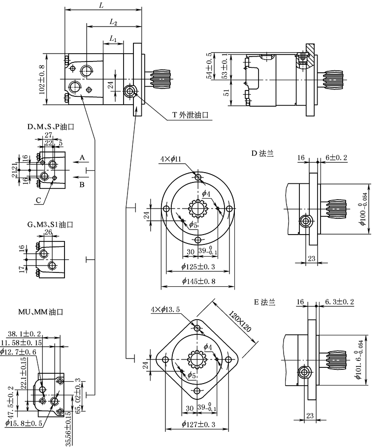
表4 BMSS外形尺寸 mm |
|||||||||||||||||||||||||||||||||||||||||||
|
|
|||||||||||||||||||||||||||||||||||||||||||
|
连接型式 |
代 号 |
||||||||||||||||||||||||||||||||||||||||||
|
D |
M |
S |
P |
G(深) |
M3 |
S1(深) |
|||||||||||||||||||||||||||||||||||||
|
P(A,B) |
G1/2深18 |
M22×1.5深18 |
7/8-14O-ring深18 |
1/2-14NPTF深15 |
G1/2(18) |
M22×1.5深18 |
7/8-14O-ring |
||||||||||||||||||||||||||||||||||||
|
T |
G1/4深12 |
M14×1.5深12 |
7/16-20UNF深12 |
7/16-20UNF深12 |
G1/4(12) |
M14×1.5深12 |
7/16-20UNF |
||||||||||||||||||||||||||||||||||||
|
C |
2×M10深13 |
2×M10深13 |
23/8-16UNC深13 |
23/8-16UNC深13 |
— |
— |
— |
||||||||||||||||||||||||||||||||||||
|
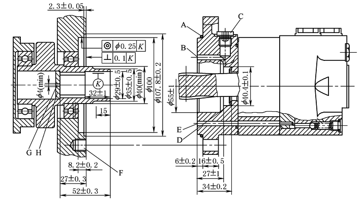
A—O形圈:100×3;B—外泄油通道;C—泄油口连接深12;D—锥形密封圈;E—内泄油通道;F—连接深15;G—回油孔;H—硬化挡板 |
||||
|
用户内花键孔参数表 |
|
材料硬度62±2HRC 渗层深0.7±0.2 |
||
|
齿侧配合 |
数值 |
|||
|
齿数 |
Z |
12 |
||
|
径节 |
DP |
12/24 |
||
|
压力角 |
α |
30° |
||
|
分度圆 |
D |
f 25.4 |
||
|
大径 |
Dei |
|
||
|
小径 |
Dii |
|
||
|
齿槽宽 |
E |
4.308±0.02 |
||






