|
普通气缸配置滑轮的平衡吊应用 |
||
|
应用 原理 |
平衡吊 |
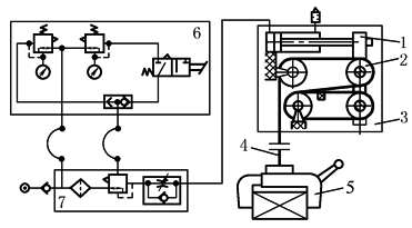
1—滚轴臂;2—滚子;3—提升单元; 4—钢索、链条、带或金属带; 5—机械夹具或气动手爪; 6—气动控制回路;7—气源处理单元 |
|
平衡吊是手工操作的提升设备,可克服工件的重力而悬挂移动,这避免了剧烈体力劳动,由于平衡吊的动作不是预先编好程序的,这就需要由气动产生的平衡力,通常由气缸产生。气缸活塞杆伸出前端与滚轴臂固定,气缸活塞杆伸出运动,则钢索将工件吊起。也可以采用气动肌肉,其重量更轻,提升力更大。图中的气动回路是为单负载设计的,也可以用于多负载的设计。为了使能够适应工件重量的变化(在安全工作范围内),必须在负载和提升设备之间安装重量检测装置,所检测的重量用于控制气动的平衡力。平衡吊在最近几年使用得非常普遍 |
||
|
适用 组件 |
①标准气缸;②单气控阀;③接近开关;④单向流量阀;⑤减压阀;⑥单向阀;⑦“或”门;⑧安装附件;⑨管接头 |
|

