|
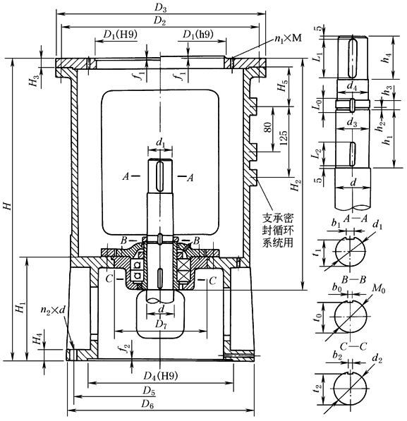
XD型单支点机架 |
||||||||||||||||||||
|
标记示例
注:①见表XS型双支点机架中表2注 mm |
||||||||||||||||||||
|
机架 型号 |
机架公 称直径 D1 |
传动 轴轴 径d |
传动轴 上端轴 径d1 |
传 动 轴 轴 端 尺 寸 |
||||||||||||||||
|
M0 |
d2 (h9) |
d3 |
d4 |
h1 |
h2 |
h3 |
h4 |
L1 |
L0 |
L2 |
b1 |
b0 |
b2 (N9) |
t1 |
t0 |
t2 |
||||
|
XD1 |
200 |
30 |
20(k6) |
M25×1.5 |
25 |
22.8 |
22 |
97 |
3 |
15 |
48 |
40 |
23 |
30 |
6 |
5 |
5 |
16.5 |
21 |
22 |
|
40 |
30(k6) |
M35×1.5 |
35 |
32.8 |
32 |
97 |
3 |
15 |
48 |
40 |
24 |
30 |
8 |
6 |
6 |
26 |
31 |
31.5 |
||
|
XD2 |
250 |
50 |
40(k6) |
M45×1.5 |
45 |
42.8 |
42 |
105 |
3 |
15 |
58 |
50 |
24 |
30 |
12 |
6 |
6 |
35 |
41 |
41.5 |
|
60 |
45(k6) |
M55×2 |
55 |
52 |
50 |
115 |
4 |
18 |
68 |
60 |
30 |
40 |
14 |
8 |
8 |
39.5 |
51 |
51 |
||
|
70 |
55(m6) |
M65×2 |
65 |
62 |
60 |
125 |
4 |
18 |
83 |
75 |
30 |
40 |
16 |
8 |
8 |
49 |
61 |
61 |
||
|
XD3 |
300 |
60 |
45(k6) |
M55×2 |
55 |
52 |
50 |
125 |
4 |
18 |
68 |
60 |
30 |
40 |
14 |
8 |
8 |
39.5 |
51 |
51 |
|
70 |
55(m6) |
M65×2 |
65 |
62 |
60 |
125 |
4 |
18 |
83 |
75 |
30 |
40 |
16 |
8 |
8 |
49 |
61 |
61 |
||
|
80 |
65(m6) |
M75×2 |
75 |
72 |
70 |
139 |
4 |
18 |
98 |
90 |
32 |
50 |
18 |
10 |
10 |
58 |
69 |
70 |
||
|
XD4 |
400 |
90 |
75(m6) |
M85×2 |
85 |
82 |
80 |
162 |
4 |
18 |
108 |
100 |
32 |
50 |
20 |
10 |
10 |
67.5 |
79 |
80 |
|
100 |
85(m6) |
M95×2 |
95 |
92 |
90 |
166 |
4 |
22 |
118 |
110 |
38 |
50 |
22 |
12 |
12 |
76 |
89 |
90 |
||
|
XD5 |
500 |
100 |
85(m6) |
M95×2 |
95 |
92 |
90 |
166 |
4 |
22 |
118 |
110 |
38 |
50 |
22 |
12 |
12 |
76 |
89 |
90 |
|
110 |
90(m6) |
M100×2 |
100 |
97 |
95 |
166 |
4 |
22 |
118 |
110 |
38 |
50 |
25 |
12 |
12 |
81 |
94 |
95 |
||
|
120 |
100(m6) |
M110×2 |
110 |
107 |
105 |
177 |
4 |
22 |
128 |
120 |
40 |
60 |
28 |
14 |
14 |
90 |
104 |
104.5 |
||
|
130 |
110(m6) |
M120×2 |
120 |
117 |
115 |
177 |
4 |
26 |
138 |
130 |
44 |
70 |
28 |
14 |
14 |
100 |
114 |
114.5 |
||
|
XD6 |
700 |
120 |
100(m6) |
M110×2 |
110 |
107 |
105 |
177 |
4 |
22 |
128 |
120 |
40 |
60 |
28 |
14 |
14 |
90 |
104 |
104.5 |
|
130 |
110(m6) |
M120×2 |
120 |
117 |
115 |
177 |
4 |
26 |
138 |
130 |
44 |
70 |
28 |
14 |
14 |
100 |
114 |
114.5 |
||
|
140 |
120(m6) |
M130×2 |
130 |
127 |
125 |
197 |
4 |
26 |
153 |
145 |
44 |
70 |
32 |
14 |
14 |
109 |
122 |
124.5 |
||
|
160 |
140(m6) |
M150×2 |
150 |
147 |
145 |
207 |
4 |
30 |
168 |
160 |
50 |
70 |
36 |
16 |
16 |
128 |
142 |
144 |
||
|
XD7 |
900 |
140 |
120(m6) |
M130×2 |
130 |
127 |
125 |
197 |
4 |
26 |
153 |
145 |
44 |
70 |
32 |
14 |
14 |
109 |
122 |
124.5 |
|
160 |
140(m6) |
M150×2 |
150 |
147 |
145 |
207 |
4 |
30 |
168 |
160 |
50 |
70 |
36 |
16 |
16 |
128 |
142 |
144 |
||
|
180 |
160(m6) |
M170×3 |
170 |
166 |
165 |
227 |
4 |
32 |
198 |
190 |
52 |
80 |
40 |
16 |
16 |
157 |
162 |
164 |
||
|
200 |
180(m6) |
M190×3 |
190 |
186 |
185 |
242 |
4 |
32 |
238 |
230 |
54 |
90 |
45 |
18 |
18 |
175 |
180 |
182 |
||
|
机架 型号 |
机架 公称 直径 |
传动 轴轴 径d |
传动 轴上 端轴 径d1 |
减速 器输 出轴 径d0 |
输 入 端 接 口 |
输出端接口 |
外形及其他尺寸 |
轴承 型号 |
质量/kg |
||||||||||||||
|
D4 |
D5 |
D6 |
n2×d |
f2 |
A型 |
B型 |
H3 |
H4 |
H5 |
D7 (H8 /f7) |
A型 |
B型 |
|||||||||||
|
H |
H1 |
H2 |
H |
H1 |
H2 |
||||||||||||||||||
|
XD1 |
200 |
30 |
20 |
12 |
见表表XS型双支点机架 |
245 H8 |
295 |
340 |
8×f22 |
6 |
575 |
220 |
415 |
730 |
295 |
495 |
17 |
24 |
85 |
180 |
46209 |
57 |
61 |
|
14 |
|||||||||||||||||||||||
|
18 |
|||||||||||||||||||||||
|
40 |
30 |
25 |
415 |
495 |
46209 |
57 |
61 |
||||||||||||||||
|
30 |
|||||||||||||||||||||||
|
XD2 |
250 |
50 |
40 |
30 |
290 H8 |
350 |
395 |
12×f22 |
6 |
750 |
268 |
556 |
995 |
388 |
681 |
20 |
30 |
100 |
245 |
46214 |
106 |
116 |
|
|
35 |
|||||||||||||||||||||||
|
40 |
|||||||||||||||||||||||
|
60 |
45 |
35 |
556 |
681 |
46214 |
107 |
117 |
||||||||||||||||
|
40 |
|||||||||||||||||||||||
|
45 |
|||||||||||||||||||||||
|
70 |
55 |
45 |
565 |
690 |
46217 |
104 |
114 |
||||||||||||||||
|
50 |
|||||||||||||||||||||||
|
55 |
|||||||||||||||||||||||
|
XD3 |
300 |
60 |
45 |
35 |
320 H8 |
400 |
445 |
12×f22 |
6 |
795 |
279 |
595 |
1040 |
399 |
720 |
20 |
30 |
100 |
280 |
46216 |
153 |
164 |
|
|
40 |
|||||||||||||||||||||||
|
45 |
|||||||||||||||||||||||
|
70 |
55 |
40 |
595 |
720 |
46216 |
150 |
161 |
||||||||||||||||
|
50 |
|||||||||||||||||||||||
|
55 |
|||||||||||||||||||||||
|
80 |
65 |
55 |
606 |
731 |
46218 |
149 |
160 |
||||||||||||||||
|
60 |
|||||||||||||||||||||||
|
65 |
|||||||||||||||||||||||
|
XD4 |
400 |
90 |
75 |
55 |
415 H9 |
515 |
565 |
16×f26 |
6 |
890 |
310 |
691 |
1115 |
420 |
806 |
25 |
35 |
100 |
310 |
46222 |
251 |
265 |
|
|
65 |
|||||||||||||||||||||||
|
70 |
|||||||||||||||||||||||
|
100 |
85 |
65 |
691 |
806 |
46222 |
256 |
270 |
||||||||||||||||
|
70 |
|||||||||||||||||||||||
|
80 |
|||||||||||||||||||||||
|
XD5 |
500 |
100 |
85 |
60 |
520 H9 |
620 |
670 |
20×f26 |
6 |
1075 |
369 |
821 |
1325 |
494 |
946 |
30 |
40 |
140 |
335 |
46224 |
409 |
435 |
|
|
70 |
|||||||||||||||||||||||
|
80 |
|||||||||||||||||||||||
|
110 |
90 |
70 |
821 |
946 |
46224 |
405 |
431 |
||||||||||||||||
|
80 |
|||||||||||||||||||||||
|
90 |
|||||||||||||||||||||||
|
120 |
100 |
90 |
829 |
954 |
46228 |
401 |
427 |
||||||||||||||||
|
95 |
|||||||||||||||||||||||
|
100 |
|||||||||||||||||||||||
|
130 |
110 |
95 |
829 |
954 |
46228 |
395 |
421 |
||||||||||||||||
|
100 |
|||||||||||||||||||||||
|
110 |
|||||||||||||||||||||||
|
XD6 |
700 |
120 |
100 |
90 |
670 H9 |
780 |
830 |
28×f26 |
6 |
1185 |
399 |
909 |
1415 |
514 |
1024 |
35 |
45 |
100 |
400 |
46228 |
729 |
766 |
|
|
95 |
|||||||||||||||||||||||
|
100 |
|||||||||||||||||||||||
|
130 |
110 |
95 |
909 |
1024 |
46228 |
721 |
758 |
||||||||||||||||
|
100 |
|||||||||||||||||||||||
|
110 |
|||||||||||||||||||||||
|
140 |
120 |
100 |
927 |
1042 |
46232 |
729 |
766 |
||||||||||||||||
|
110 |
|||||||||||||||||||||||
|
120 |
|||||||||||||||||||||||
|
160 |
140 |
120 |
943 |
1058 |
46234 |
697 |
734 |
||||||||||||||||
|
130 |
|||||||||||||||||||||||
|
140 |
|||||||||||||||||||||||
|
XD7 |
900 |
140 |
120 |
100 |
940 H9 |
1070 |
1124 |
40×f30 |
6.4 |
1320 |
440 |
1021 |
1560 |
570 |
1141 |
40 |
50 |
140 |
520 |
46232 |
985 |
874 |
|
|
110 |
|||||||||||||||||||||||
|
120 |
|||||||||||||||||||||||
|
160 |
140 |
120 |
1037 |
1157 |
46234 |
1000 |
889 |
||||||||||||||||
|
130 |
|||||||||||||||||||||||
|
140 |
|||||||||||||||||||||||
|
180 |
160 |
140 |
1050 |
1170 |
46240 |
1010 |
899 |
||||||||||||||||
|
150 |
|||||||||||||||||||||||
|
160 |
|||||||||||||||||||||||
|
200 |
180 |
160 |
1070 |
1190 |
46244 |
1032 |
921 |
||||||||||||||||
|
170 |
|||||||||||||||||||||||
|
180 |
|||||||||||||||||||||||
|
注:1.A型机架适用于2001、2003、2004、2006、2008型机械密封;B型机架适用于2002、2005、2007型机械密封或506、516、606、616型填料密封。 2.减速器输出轴为Ⅱ型轴头时可选用单支点机架,但宜用于搅拌不强烈、功率及轴承载荷较小的场合。联轴器应选用GT、DF型(表GT、DF型刚性凸缘联轴器)。 |


