|
设计结构工艺性 |
|||||||||||||
|
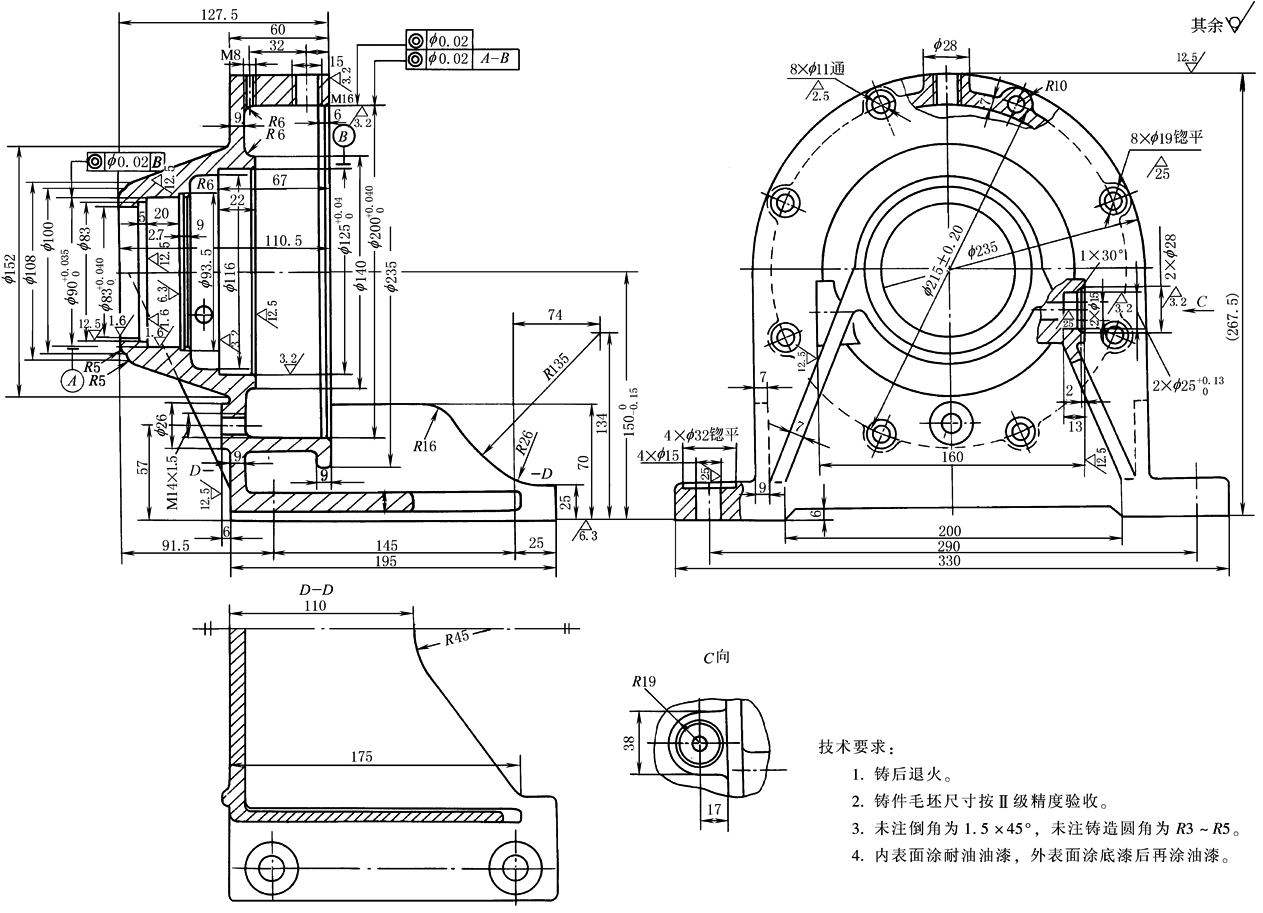
设计的少齿差减速器除了具备良好的使用性能以外,还要能够在国内一般工厂拥有的机床、设备上比较容易地制造出精度较高的零件,以及合乎性能要求的减速器。本节以表结构图例中图14为例,讨论其主要零件的加工工艺性 (1) 机座(图1) 设计机座时,对要求有较高同轴度的各个孔,应尽量设计成从一端到另一端依次由大孔到小孔,以便在精镗孔工序一次装卡即能按顺序镗出各个不同直径的孔 在需要挡轴承或是安放橡胶油封的部位,应采用孔用弹性挡圈,尽可能不设计台阶
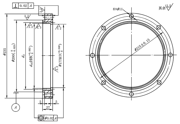
图1 机座 (2) 内齿圈(图2) 设计内齿圈时,由于其左端的止口外径(f 200)和右端安装大端盖的内孔(f 177)均需要用作定心基准,因此应将内孔设计成略小于内齿轮的顶圆直径,才便于一次装卡就能车成内孔及外圆,以保证各个直径的同轴度
技术要求: 1.调质217~245HB。 2.未注倒角1×45°。 图2 内齿圈 (3) 内齿轮顶圆直径(图2) 在插齿时,一般以内齿轮顶圆为定心基准。因此在设计同一个机座而传动比不同的内齿圈时,宜尽量将各内齿轮顶圆直径设计得互相接近,见下表,这样才可以将同一机座中所有的内齿圈右端与大端盖配合的直径,设计成略小于顶圆直径的统一的整数值(图2中的f 177),既节省加工工时,也给装配带来方便 |
|||||||||||||
|
内齿轮顶圆直径及止口孔径 |
||||||||||||
|
项 目 |
代号 |
数 值 |
|||||||||||
|
公称传动比 |
i |
6 |
35 |
71 |
11 |
17 |
25 |
29 |
43 |
87 |
100 |
59 |
|
|
内齿轮顶圆直径 |
da2 |
177.42 |
178.32 |
177.62 |
178.29 |
178.45 |
179.18 |
||||||
|
止口孔径 |
|
177 |
|||||||||||
|
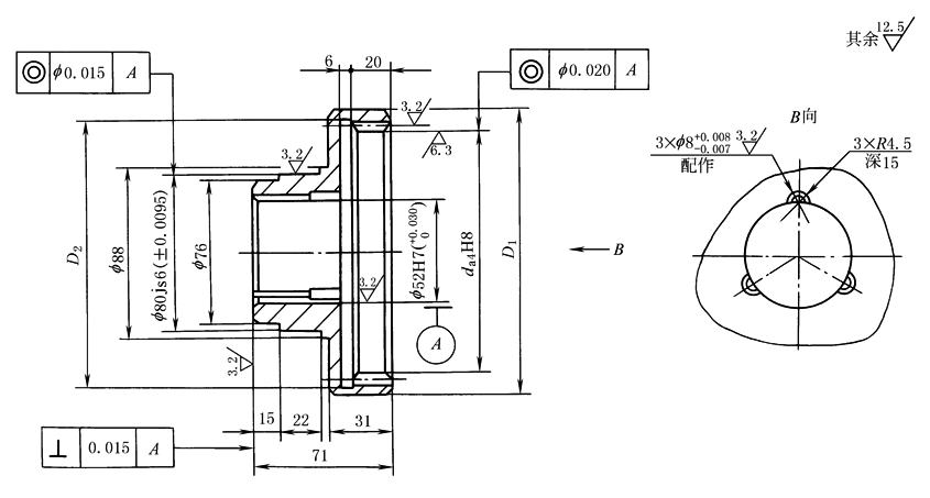
(4) 内齿圈的结构(图2及图3) 在内齿轮输出时,若内齿轮齿顶圆直径da4≤150mm,可将内齿圈与低速轴设计成一个整体,以利于提高制造精度 而在da4>150mm时,因受插齿机的限制,有时需要将内齿圈与低速轴分别设计成两个零件,并采用
技术要求: 1.调质217~245HB。 2.未注倒角1.5×45°。 3.3×R4.5、 图3 与低速轴装成一体的内齿圈
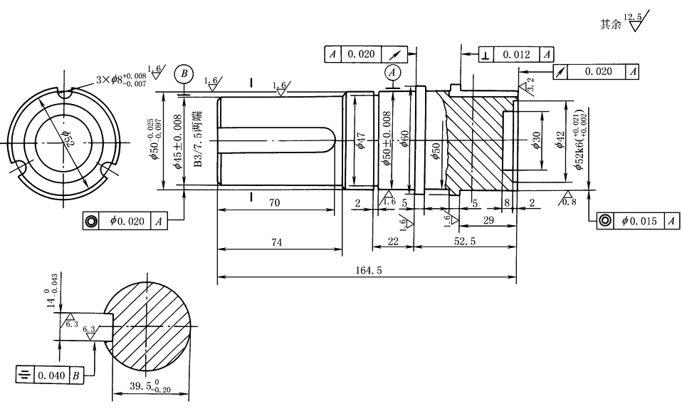
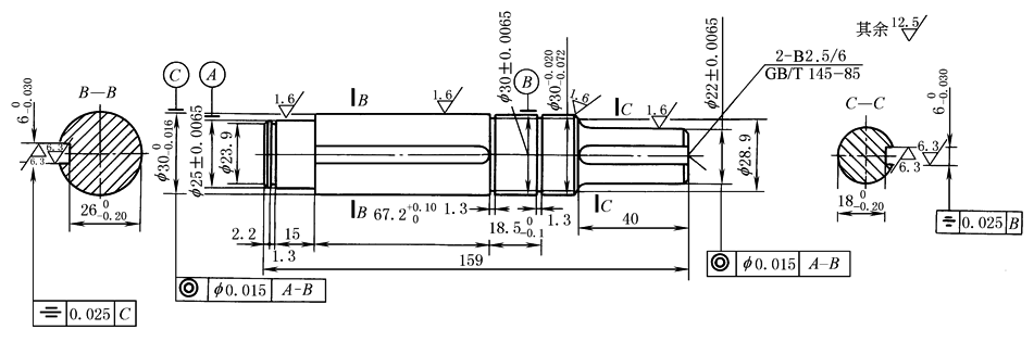
技术要求: 1.调质240~270HB。 2.未注倒角1.5×45°。 图4 与内齿圈装成一体的低速轴 (5) 高速轴 为了制造方便,高速轴宜设计成直轴(图5)与偏心套(图6)组合,并以平键连接
技术要求: 1.未注倒角1×45°。 2.未注圆角R1。 3.调质240~270HB。 图5 高速轴
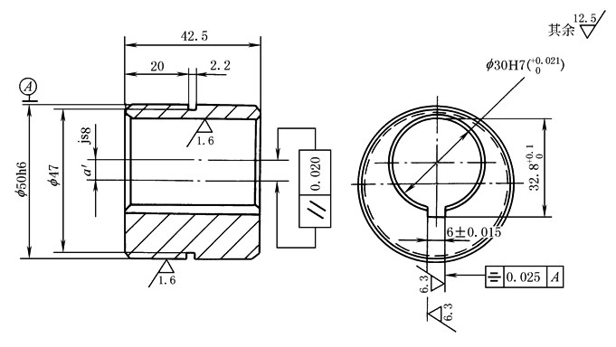
技术要求: 1.调质217~245HB。 2.未注倒角1×45°。 图6 偏心套 (6) 销孔 为了提高接触强度及耐磨性,又具有良好的工艺性,对采用销孔式传输机构的行星齿轮等分孔,在镗孔后可镶入销轴套,该轴套采用轴承钢GCr15或GCr9制作 (7) 浮动盘和行星齿轮
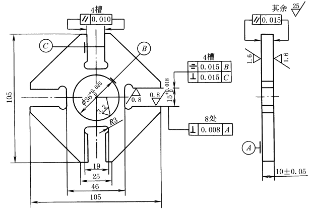
技术要求: 1.所有尖角倒钝R0.1。 2.精加工后探伤检验不得有裂纹。 3.淬火60~63HRC。 图7 浮动盘
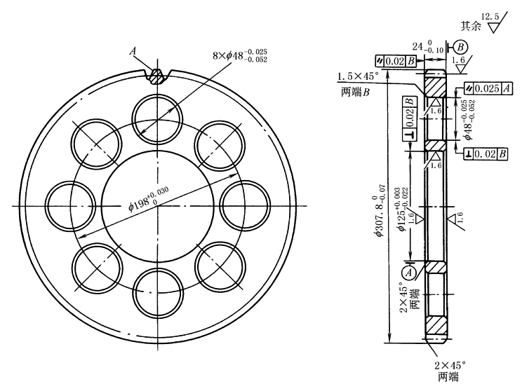
技术要求: 1.调质220~250HB。 2. 3. 4.一组齿轮(二件)的公法线长度差不大于0.015。 图8 行星齿轮 |
|||||||||||||








