|
油气润滑工作原理、系统 |
|
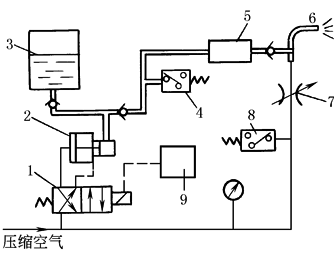
图(1) 油气润滑装置原理图 1—电磁阀;2—泵;3—油箱; 4,8—压力继电器;5—定量柱塞式分配器; 6—喷嘴;7—节流阀;9—时间继电器 油气润滑是一种新型的气液两相流体冷却润滑技术,适用于高温、重载、高速、极低速以及有冷却水、污物和腐蚀性气体浸入润滑点的工况条件恶劣的场合。例如各类黑色和有色金属冷热轧机的工作辊、支承辊轴承,平整机、带钢轧机、连铸机、冷床、高速线材轧机和棒材轧机的滚动导卫和活套、棒材轧机滚动导卫和活套、轧辊轴承和托架、链条、行车轨道、机车轮缘、大型开式齿轮、(磨煤机、球磨机和回转窑等)、铝板轧机拉伸弯曲矫直机工作辊的工艺润滑等。 油气润滑与油雾润滑都是属于气液两相流体冷却润滑技术,但在油气润滑中,油未被雾化,润滑油以与压缩空气分离的极其精细油滴连续喷射到润滑点,用油量比油雾润滑大大减少,而且润滑油不像油雾润滑那样挥发成油雾而对环境造成污染,对于高黏度的润滑油也不需加热,输送距离可达100m以上,一套油气润滑系统可以向多达1600个润滑点连续准确地供给润滑油。图(1)为一种油气润滑装置的原理图。此外,新型油气润滑装置配备有机外程序控制(PLC)装置,控制系统的最低空气压力、主油管的压力建立、储油器里的油位与间隔时间等。 图(2)所示为四重式轧机轴承(均为四列圆锥滚子轴承)的油气润滑系统图。其中的关键部件,如油气润滑装置(包括油气分配器)和油气混合器等均已形成专业标准,如上面所介绍。
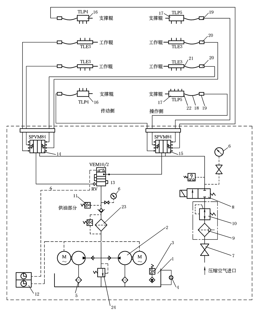
图(2) 四重式轧机轴承油气润滑系统 1—油箱;2—油泵;3—油位控制器;4—油位计;5—过滤器;6—压力计;7—气动管路阀;8—电磁阀; 9—过滤器;10—减压阀;11—压力控制器;12—电子监控装置;13—递进式给油器;14,15—油气混合器; 16,17—油气分配器;18—软管;19,20—节流阀;21,22—软管接头;23—精过滤器;24—溢流阀 |


