|
XYZ-G 型稀油站(JB/ZQ/T 4147—91) |
|||||||||||||||||||||||||||||||||||||||||||||||||||||||
|
适用于润滑介质运动黏度在40℃时为22~320mm2/s的稀油循环润滑系统中,如冶金、矿山、电力、石化、建材、交通、轻工等行业的机械设备的稀油润滑 |
|||||||||||||||||||||||||||||||||||||||||||||||||||||||
|
表 1 XYZ-G 型稀油站技术性能参数 |
|||||||||||||||||||||||||||||||||||||||||||||||||||||||
|
型号 |
供油 压力 /MPa |
公称 流量 /L·min-1 |
供油 温度 /℃ |
油箱 容积 /m3 |
电动机 |
过滤 面积 /m2 |
换热 面积 /m2 |
冷却水 耗量 /m3·h-1 |
电加热器 |
蒸汽 耗量 /kg·h-1 |
质量 /kg |
||||||||||||||||||||||||||||||||||||||||||||
|
功率 /kW |
转速 /r·min-1 |
功率 /kW |
电压 /V |
||||||||||||||||||||||||||||||||||||||||||||||||||||
|
XYZ-6G |
≤0.4 |
6 |
40±3 |
0.15 |
0.55 |
1400 |
0.05 |
0.8 |
0.36 |
2 |
220 (380) |
— |
308 |
||||||||||||||||||||||||||||||||||||||||||
|
XYZ-10G |
10 |
0.15 |
0.55 |
1400 |
0.05 |
0.8 |
0.6 |
2 |
— |
309 |
|||||||||||||||||||||||||||||||||||||||||||||
|
XYZ-16G |
16 |
0.63 |
1.1 |
1450 |
0.13 |
3 |
1 |
6 |
— |
628 |
|||||||||||||||||||||||||||||||||||||||||||||
|
XYZ-25G |
25 |
0.63 |
1.1 |
1450 |
0.13 |
3 |
1.5 |
6 |
— |
629 |
|||||||||||||||||||||||||||||||||||||||||||||
|
XYZ-40G |
40 |
1 |
2.2 |
1430 |
0.19 |
5 |
3.6 |
12 |
— |
840 |
|||||||||||||||||||||||||||||||||||||||||||||
|
XYZ-63G |
63 |
1 |
2.2 |
1430 |
0.19 |
5 |
5.7 |
12 |
— |
842 |
|||||||||||||||||||||||||||||||||||||||||||||
|
XYZ-100G |
100 |
1.6 |
4 |
1440 |
0.4 |
6 |
9 |
24 |
— |
1260 |
|||||||||||||||||||||||||||||||||||||||||||||
|
XYZ-125G |
125 |
1.6 |
4 |
1440 |
0.4 |
6 |
11.25 |
24 |
— |
1262 |
|||||||||||||||||||||||||||||||||||||||||||||
|
XYZ-250G |
250 |
6.3 |
5.5 |
1440 |
0.52 |
24 |
15~22.5 |
|
100① |
3980 |
|||||||||||||||||||||||||||||||||||||||||||||
|
XYZ-400G |
400 |
10 |
7.5 |
1460 |
0.83 |
36 |
24~36 |
|
160① |
5418 |
|||||||||||||||||||||||||||||||||||||||||||||
|
XYZ-630G |
630 |
16 |
15 |
1460 |
1.31 |
45 |
38~56 |
|
250① |
8750 |
|||||||||||||||||||||||||||||||||||||||||||||
|
XYZ-1000G |
1000 |
25 |
22 |
1470 |
2.2 |
54 |
60~90 |
|
400① |
12096 |
|||||||||||||||||||||||||||||||||||||||||||||
|
其他参数 |
稀油站的过滤精度:0.08~0.12mm;润滑油温降小于等于8℃;冷却水温度小于等于30℃、冷却水压力0.2~0.4MPa;使用蒸汽加热油时蒸汽压力为0.2~0.4MPa;换热器进油温度约为50℃ |
||||||||||||||||||||||||||||||||||||||||||||||||||||||
|
公 称 流 量 |
≤125L/min 的稀油站 |
采用电加热,全部部件都装在油箱上,为整体式结构;就地放置,无地基 |
|||||||||||||||||||||||||||||||||||||||||||||||||||||
|
≥250L/min 的稀油站 |
采用蒸汽加热,用户如欲改用电加热,订货时请说明:其主要部件均装于基础上,为分体式结构,有地基 |
||||||||||||||||||||||||||||||||||||||||||||||||||||||
|
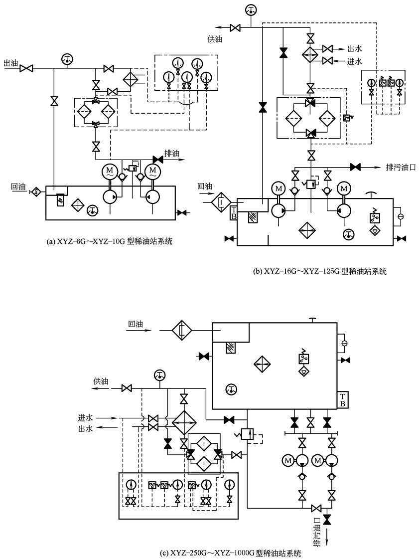
① 若用户需要可改用电加热。 注:1.XYZ-G型稀油站及其改进型产品在国内应用广泛;各生产厂都有所改进,在稀油站选用元件、仪表及相关尺寸均有所不同,请用户以各生产厂的选型手册或样本为准,如需改进或改变时,需和生产厂联系。 2.生产厂有启东市南方润滑液压设备有限公司,南通市南方润滑液压设备有限公司,太原矿山机器润滑液压设备有限公司,常州市华立液压润滑设备有限公司;中国重型机械研究院机械装备厂,四川川润股份有限公司。 XYZ-G型 稀油站系统
稀油站系统原理图
|
|||||||||||||||||||||||||||||||||||||||||||||||||||||||
|
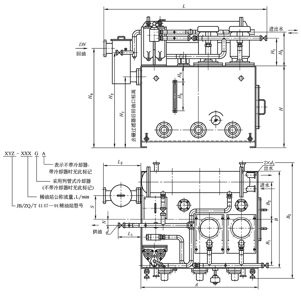
XYZ-6G~XYZ-125G型稀油站外形图
标记示例: 1)公称流量125L/min的稀油站XYZ-125G型,标记为 稀油站 JB/ZQ/T 4147—91 2)公称流量400L/min但不带冷却器的稀油站XYZ-400A型,标记为 稀油站 JB/ZQ/T 4147—91 |
|||||||||||||||||||||||||||||||||||||||||||||||||||||||
|
表2 XYZ-6G~XYZ-125G 型稀油站外形尺寸 mm |
|||||||||||||||||||||||||||||||||||||||||||||||||||||||
|
型号 |
DN |
d |
A |
B |
H |
L |
L1 |
L2 |
S |
N |
B1 |
B2 |
B3 |
d1 |
H1 |
H2 |
H3 |
H4 |
H5 |
H6 |
H7 |
||||||||||||||||||||||||||||||||||
|
XYZ-6G XYZ-10G |
25 |
G1/2 |
700 |
550 |
450 |
1010 |
190 |
310 |
150 |
0 |
255 |
220 |
730 |
G3/4 |
213 |
550 |
268 |
80 |
268 |
580 |
380 |
||||||||||||||||||||||||||||||||||
|
XYZ-16G XYZ-25G |
50 |
G1 |
1000 |
900 |
700 |
1505 |
256 |
390 |
175 |
35 |
410 |
363 |
1130 |
G1 |
285 |
855 |
350 |
130 |
350 |
875 |
580 |
||||||||||||||||||||||||||||||||||
|
XYZ-40G XYZ-63G |
50 |
G11/4 |
1200 |
1000 |
850 |
1700 |
235 |
390 |
248 |
60 |
470 |
390 |
1230 |
G11/4 |
290 |
990 |
355 |
160 |
355 |
1035 |
740 |
||||||||||||||||||||||||||||||||||
|
XYZ-100G XYZ-125G |
80 |
G11/2 |
1500 |
1200 |
950 |
2300 |
390 |
492 |
170 |
100 |
560 |
444 |
1430 |
G11/4 |
305 |
978 |
355 |
180 |
375 |
1095 |
820 |
||||||||||||||||||||||||||||||||||
|
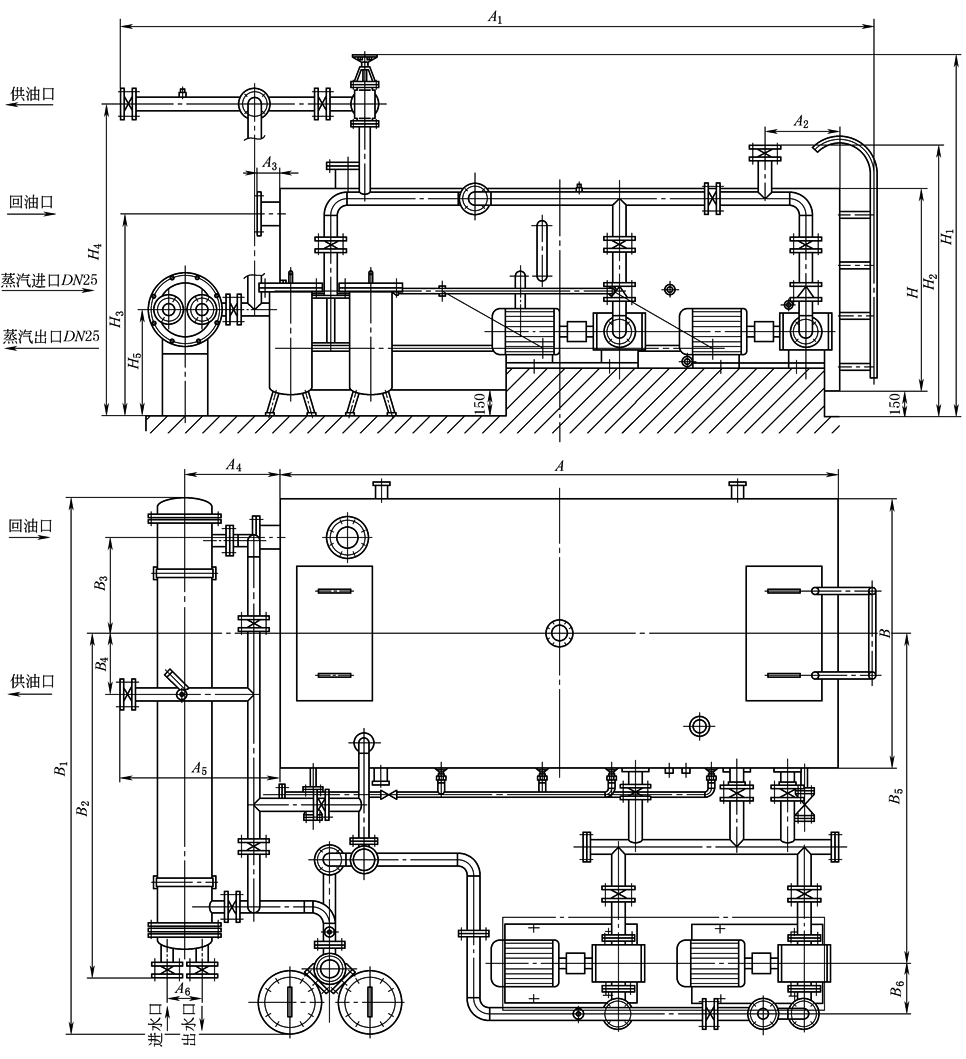
XYZ-250G~XYZ-1000G型稀油站外形图
|
|||||||||||||||||||||||||||||||||||||||||||||||||||||||
|
表3 XYZ-250G~XYZ-1000G 型稀油站外形及安装尺寸 mm |
|||||||||||||||||||||||||||||||||||||||||||||||||||||||
|
型号 |
回油通径 |
供油通径 |
进出水通径 |
A |
B |
H |
A1 |
A2 |
A3 |
A4 |
A5 |
A6 |
|||||||||||||||||||||||||||||||||||||||||||
|
XYZ-250G |
125 |
65 |
65 |
3300 |
1600 |
1200 |
4445 |
442 |
630 |
560 |
945 |
200 |
|||||||||||||||||||||||||||||||||||||||||||
|
XYZ-400G |
150 |
80 |
100 |
3600 |
2000 |
1500 |
4600 |
492 |
700 |
572 |
800 |
235 |
|||||||||||||||||||||||||||||||||||||||||||
|
XYZ-630G |
200 |
100 |
100 |
4500 |
2600 |
1600 |
5950 |
560 |
882 |
650 |
1345 |
235 |
|||||||||||||||||||||||||||||||||||||||||||
|
XYZ-1000G |
250 |
125 |
200 |
5500 |
2600 |
1900 |
7600 |
630 |
1020 |
1080 |
1900 |
235 |
|||||||||||||||||||||||||||||||||||||||||||
|
型号 |
B1 |
B2 |
B3 |
B4 |
B5 |
B6 |
H1 |
H2 |
H3 |
H4 |
H5 |
蒸汽接口 |
|||||||||||||||||||||||||||||||||||||||||||
|
XYZ-250G |
3280 |
2050 |
570 |
364 |
1960 |
300 |
2172 |
1600 |
1485 |
1850 |
630 |
G1(采用电加热时无此接口) |
|||||||||||||||||||||||||||||||||||||||||||
|
XYZ-400G |
3690 |
2430 |
750 |
907 |
2230 |
300 |
2325 |
1750 |
1740 |
1965 |
620 |
||||||||||||||||||||||||||||||||||||||||||||
|
XYZ-630G |
4550 |
2536 |
1020 |
320 |
2700 |
390 |
2465 |
2067 |
1835 |
2080 |
780 |
||||||||||||||||||||||||||||||||||||||||||||
|
XYZ-1000G |
4700 |
2736 |
1000 |
500 |
2720 |
450 |
2865 |
2285 |
2175 |
2480 |
1060 |
||||||||||||||||||||||||||||||||||||||||||||
|
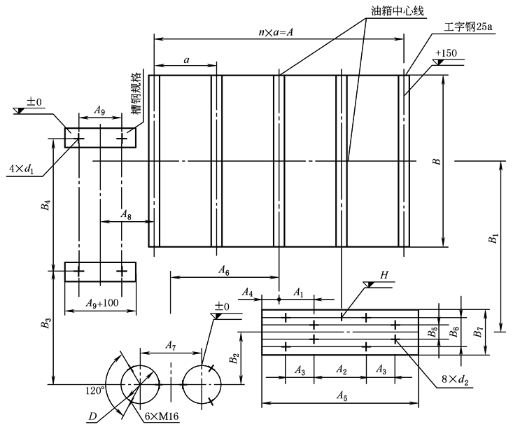
表4 XYZ-250G~XYZ-1000G 型稀油站地基及其图尺寸 mm |
|||||||||||||||||||||||||||||||||||||||||||||||||||||||
|
|
|||||||||||||||||||||||||||||||||||||||||||||||||||||||
|
型号 |
A |
A1 |
A2 |
A3 |
A4 |
A5 |
A6 |
A7 |
A8 |
A9 |
B |
B1 |
|||||||||||
|
XYZ-250G |
3200 |
350 |
660 |
450 |
320 |
1900 |
1350 |
474 |
610 |
300 |
1600 |
1960 |
|||||||||||
|
XYZ-400G |
3500 |
385 |
590 |
450 |
370 |
2050 |
1420 |
529 |
622 |
300 |
2000 |
2230 |
|||||||||||
|
XYZ-630G |
4200 |
559 |
825 |
655 |
295 |
2500 |
1610 |
550 |
800 |
300 |
2800 |
2700 |
|||||||||||
|
XYZ-1000G |
5190 |
840 |
1210 |
655 |
510 |
3520 |
2180 |
779 |
1235 |
300 |
2800 |
2720 |
|||||||||||
|
型号 |
槽钢规格 |
B2 |
B3 |
B4 |
B5 |
B6 |
B7 |
d1 |
d2 |
D |
H |
n |
a |
||||||||||
|
XYZ-250G |
12 |
230 |
712 |
1835 |
280 |
380 |
550 |
M20 |
M16 |
260 |
286 |
4 |
800 |
||||||||||
|
XYZ-400G |
12 |
210 |
830 |
1232 |
280 |
380 |
600 |
M20 |
M16 |
350 |
315 |
4 |
875 |
||||||||||
|
XYZ-630G |
12 |
240 |
883 |
2042 |
315 |
465 |
640 |
M20 |
M20 |
350 |
260 |
5 |
840 |
||||||||||
|
XYZ-1000G |
20a |
270 |
1045 |
2042 |
315 |
465 |
710 |
M20 |
M20 |
600 |
330 |
6 |
865 |
||||||||||




