|
数字比例控制器 |
|
||||
|
(1)数字比例控制器的基本功能 |
|
||||
|
表1 |
|
||||
|
比例控制器的类型 |
比例控制器的功能 |
|
|||
|
不带位移电反馈的数字比例控制器 |
可完成力控制型和行程控制型比例电磁铁的控制,如REXROTH的VT-VSPD-1型数字比例控制器可控制4WRA、WRZ系列比例方向阀,DBE、DBET、DBEP系列比例溢流阀,DRE、ZDRE、3DRE、3DREP系列比例减压阀 |
|
|||
|
带位移电反馈的数字比例控制器 |
带电感式位移传感器 |
可完成对含有电感式位移传感器比例阀的控制,如REXROTH的VT-VRPD-1型数字比例控制器可控制2FRE、FES系列比例流量阀和4WRE(1X系列)比例方向阀 |
|
||
|
带差动变压器式位移传感器 |
可完成对含有差动变压器式位移传感器比例阀的控制,如REXROTH的VT-VRPD-2型数字比例控制器可控制4WRE(2X系列)比例方向阀 |
|
|||
|
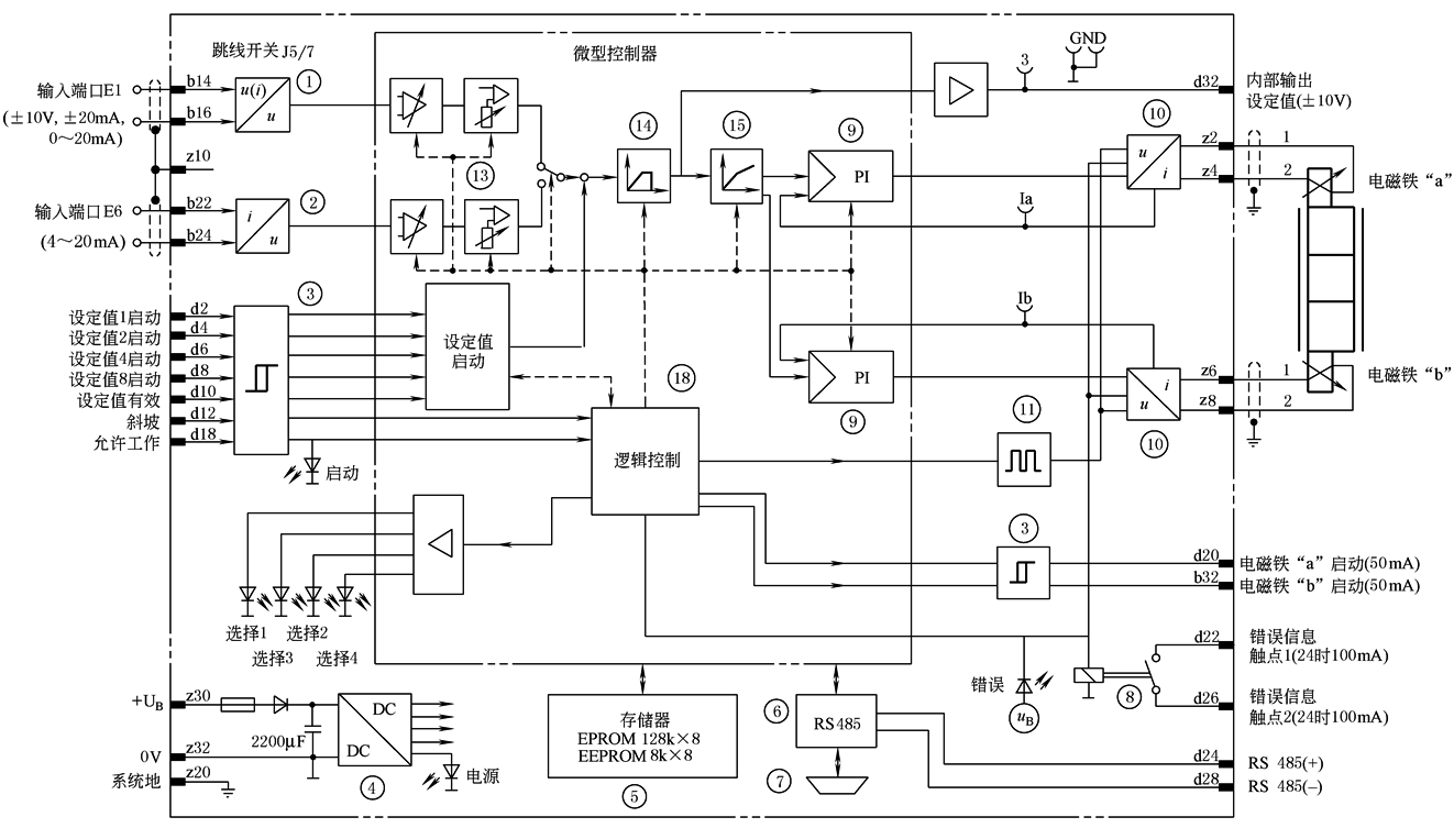
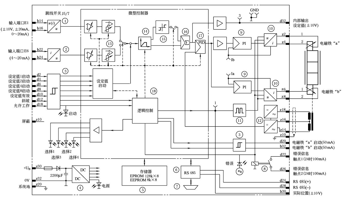
(2)典型数字比例控制器的组成与工作原理 数字比例控制器采用一个功能强大的微型控制器(核心单元),通过设计合理的外围电路和特定的控制程序,由软件完成信号的传输、转换、运算、存储、参数调用、控制(含程序调用和闭环位置控制)等不同的功能 不带位移电反馈的数字比例控制器的原理框图如图1所示 带位移电反馈的数字比例控制器的原理框图如图2所示。这种控制器与比例阀及其位移传感器一起构成位置闭环控制系统 二者的组成与工作原理说明见表2,表中部件代号见图1和图2中的功能模块编号 |
|
||||
|
表2 |
|
||||
|
数字比例控制器的组成 |
作用与工作原理 |
|
|||
|
1 |
电压与电压或电流与电压转换器 |
与模拟量输入端口连接,接受外部提供的±10V,±20mA或0~20mA等标准信号。使用时,先把输入端口用跳线开关设置成所需要的电流或电压信号,再通过设定值启动端口(电平变换器3的输入口)配置参数。根据设定的字首数字启动所选择的标准信号 |
|
||
|
2 |
电流与电压转换器 |
与模拟量输入端口连接,接受外部提供的4~20mA的标准信号。使用时也要通过设定值启动端口(电平变换器3的输入口)配置参数 |
|
||
|
3 |
电平变换器 |
将来自“设定值1、2、4、8启动”(d2、d4、d6、d8)、“设定值有效”(d10)、“斜坡”(d12)、“允许工作”(d18)的外部开关电压信号转换成微型控制器能够识别的高低电平信号 为了控制启动程序,可把设定值自动启动到可编程时序和可编程顺序控制过程当中。这时,信号“设定值有效”应设置为不起作用(低电平),否则,输入“设定值1,2,4,8启动”设定具有优先权 连接d20、b32的电平变换器输出电磁铁“b”和“a”工作正常与否的监视信号 |
|
||
|
4 |
开关电源 |
用来提供内部芯片所需的各种直流电压 |
|
||
|
5 |
程序和数据存储器EPROM EEPROM |
EEPROM保存程序和放大器的专用数据(配置、设定值、比例阀和系统参数),由四个二进制代码的数字量输入信号调用。该存储器最多可储存16组参数,其中一组可使阀芯位置(带斜坡时间和顺序控制)给定值有效 |
|
||
|
6 |
串行接口 |
可完成受控阀型号的选择、给定值输入端口的选择和配置、斜坡信号发生器和使能输入的选择和设置、程序控制有效的启动,以及给定值接通、参数偏差等参数设置 串行接口6可分别连接编程器和编程计算机 |
|
||
|
7 |
MDSM插头 |
控制器前面板上与编程计算机通信的插头 |
|
||
|
8 |
故障输出继电器 |
如果出现逻辑控制错误、反馈信号电缆和4~20mA设定值输入电缆断开,以及“允许工作”信号无效等故障,则监测到的故障均产生1个错误信息,并打开继电器触点8,由前面板上的发光二极管显示“故障”。可对“允许工作”信号进行设置,使“允许工作”无效不作为错误显示 |
|
||
|
9 |
PI电流调节器 |
设定电流对电压的比例尺 |
|
||
|
10 |
输出端口 |
将控制电压信号按比例转换为控制比例电磁铁的电流信号 如果正设定值在电磁铁“b”中产生电流,则负设定值在电磁铁“a”中产生电流 |
|
||
|
11 |
可调脉冲发生器 |
调整控制器输出级的频率(PWM脉宽调制式功率放大器) |
|
||
|
12 |
调制器/解调器 |
提供位移传感器的调制信号,输出位移电信号。不带位移电反馈的数字比例控制器无此环节 |
|
||
|
13 |
调整环节(软件) |
用软件完成信号调理(输入匹配)、调节增益、修正零点偏移量,调整的结果(设定值之和)加到斜坡信号发生器14的输入端 |
|
||
|
14 |
斜坡信号发生器(软件) |
可分别产生等加速、等减速及S型斜坡信号 |
|
||
|
15 |
特性曲线生成器(软件) |
使设定值与所选比例阀相匹配。为了任意选择一个阀,可以对特性曲线生成器15和可调脉冲发生器11进行编程(由用户决定)。匹配的内部设定值可在测量口3和接线端子d32上检测到 阀芯机能为“E”的WRE型阀,阶跃函数发生器15可实现阀芯零位遮盖区突跳 |
|
||
|
16 |
加法器(软件) |
将给定信号与位移传感器检测到的阀芯反馈信号进行比较,并给出偏差信号。不带位移电反馈的数字比例控制器无此环节 |
|
||
|
17 |
PID控制器(软件) |
用于调整比例阀位置闭环控制系统的综合性能(稳定性、快速性、稳态误差等)。不带位移电反馈的数字比例控制器无此环节 |
|
||
|
18 |
控制逻辑(软件) |
对数字输入口的监测、两个输出量10的控制、故障继电器8的输出和所有内部功能的控制均通过控制逻辑18实现 |
|
||
|
图1 不带位移电反馈的数字比例控制器原理图 ①—U/U或I/U转换器(跳线开关);②—I/U转换器;③—电平转换器;④—开关型电源;⑤—程序和数据存储器;⑥—串行接口;⑦—前MDSM插头;⑧—故障输出继电器; ⑨—PI电流调节器(软件);⑩—输出端口; 测量端口:1—实际值(相对2);3—内部设定值;Ia—电磁铁电流“a”;Ib—电磁铁电流“b”;GND—基准电位(0V)
图2 带位移电反馈的数字比例控制器原理图 ①—U/U或I/U转换器(跳线开关);②—I/U转换器;③—电平转换器;④—开关型电源;⑤—程序和数据存储器;⑥—串行接口;⑦—前MDSM插头;⑧—故障输出继电器; ⑨—PI电流调节器(软件);⑩—输出端口;
测量端口:1—实际值(相对2);3—内部设定值;Ia—电磁铁电流“a”;Ib—电磁铁电流“b”;GND—基准电位(0V) |
|||||


