|
电控器的关键环节及其功能 |
||
|
1.功率放大 |
|
输入信号/V:0~10,0~±10,0~±20,0~20 输出信号/mA:0~800,0~1500,0~2500,0~2700 |
|
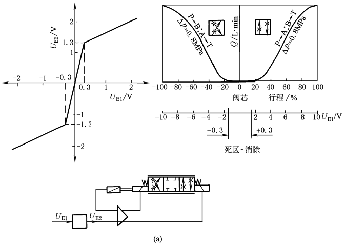
2.死区补偿 |
|
输入电压大于±0.1V时用补偿环节加大放大器输出(例如±1.3V),将(±20%总位移)正遮盖(零位死区)的影响减少到最低程度。在放大器中采用的方法是“零点跳跃”,当有一个小信号输入时,经过“零点跳跃”变成一个较大的信号,如图中0.3V变成1.3V。但还是存在一个0.3V的死区,要完全消除可采用二级跳跃方式 |
|
3.颤振 |
|
叠加在直流控制信号中的高频(50~100Hz)小振幅交流信号,用于减小摩擦力及磁滞所造成的滞环,并有利于消除卡涩现象 |
|
4.缓冲功能 |
缓冲实现方法:采用简单的RC网络,或采用积分环节+反馈方向实现。缓冲调节的是斜率,而不是缓冲时间。缓冲时间取决于缓冲斜率初值与终值的差 |
将设定值的阶跃输入转换成精确可控的斜坡输出(斜坡信号发生器),使压力变化或加减速过程平缓,减小冲击。由于伺服比例阀用于闭环控制,可以对控制过程进行任意调节,不必再设缓冲环节。缓冲环节的位置缓冲处于反馈外面,紧跟着信号给定环节 |
|
5.阀芯位置闭环 |
|
电感式位移传感器LVDT:与阀芯刚性相连的铁心跟随阀芯在差动变压器初级和差动相连的2个次级线圈中移动。从次级线圈引出的感应电压差信号表征了阀芯的位移。将此反馈信号引回放大器与输入信号相比较,形成偏差调节闭环,以自动纠正干扰,保证阀芯准确定位,减小滞环,提高控制精度 |
|
6.脉宽调制功率输出 |
|
脉宽调制时,以恒定电源电压向电磁铁反馈一系列断通脉冲,晶体管或全通(大电流小压降)或全闭,避免了使用模拟量直流信号模式时,由于输出级通过大电流、大压降而引起的能耗与发热。脉频一般恒定为1kHz,电磁铁响应脉冲的平均电压值 |
|
7.切断信号与电缆故障监视 |
|
在某个采用电液比例的机械中,当它继续某种运动会造成严重后果时,就要紧急停止该运动。此时,仅靠切断放大器的电信号(电流)并不能做到这一点,因为放大器的某些元件(如电容)还储存有能量,使电磁铁还可继续运动一段时间。而释放是直接切断输出级,使电磁铁立即停止运动 |




