|
结构图例 |
|
图1 销孔式Z-X-V型少齿差减速器
图2 S系列销孔式Z-X-V型少齿差减速器
图3 立式Z-X-V型二齿差行星减速器
图4 双级销孔式Z-X-V型少齿差减速器
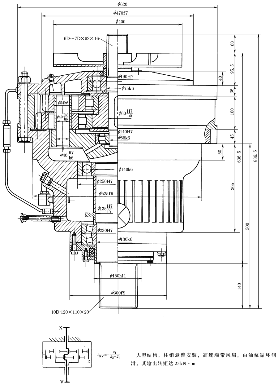
图5 销孔式Z-X-V型少齿差减速器
图6 轴装式Z-X-V型少齿差减速器
图7 内齿轮输出的少齿差卷扬滚筒(Z-X-V传动)
图8 V带轮式Z-X-V型少齿差减速器
图9 单偏心浮动盘式少齿差减速器(Z-X-V型)
图10 双偏心浮动盘式少齿差减速器(Z-X-V型)
图11 V带轮浮动盘式少齿差减速器(Z-X-V型)
图12 单偏心浮动盘式立式少齿差减速器(Z-X-V型)
图13 SJ系列2Z-X(Ⅰ)型少齿差行星减速器
图14 X系列XW18共用机座2Z-X型少齿差减速器
图15 具有公共行星轮的NN型[2Z-X(Ⅰ)型]少齿差减速器
图16 具有内外同环齿轮的NN型[2Z-X(Ⅱ)型]少齿差减速器
图17 V带轮轴装式减速器[2Z-X(Ⅰ)型] 图18 V带轮轴装式减速器[2Z-X(Ⅱ)型]
图19 轴向尺寸小的2Z-X型少齿差减速器
图20 V带轮式NN型少齿差减速器(2Z-X型)
图21 V带轮式NN型少齿差减速器(2Z-X型)
图22 曲柄式少齿差减速器(2Z-V型)
图23 双偏心双曲柄式少齿差减速器(2Z-V型)
图24 单偏心三曲柄少齿差减速器(2Z-V型)
图25 SH型三环减速器(Z-X型传动)
图26 RP型少齿差式锅炉炉排传动减速器
图27 XID3-250电动机直联两级减速器
图28 NN型少齿差-平行轴传动组合减速器 |



























