|
空气弹簧的类型 |
|
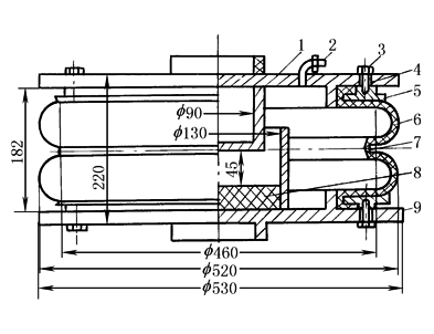
空气弹簧大致可分为囊式和膜式两类。囊式空气弹簧可根据需要设计成单曲的、双曲的和多曲的;膜式空气弹簧则有约束膜式和自由膜式两类 囊式空气弹簧 其优点是寿命长,制造工艺简单。缺点是刚度大,振动频率高,要得到比较柔软的特性,需要另加较大的附加空气室 理论上讲,在相同的容积下,曲数越多则刚度越低,但考虑到多曲空气弹簧的制造工艺比较复杂,而且弹性稳定性也比较差,因此曲数一般不超过4曲。我国铁道车辆上用的囊式空气弹簧是双曲的,图1所示为“东风号”客车上装用的双曲囊式空气弹簧
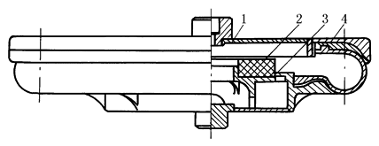
图1 囊式空气弹簧结构 1—上盖板;2—气嘴;3—螺钉;4—钢丝圈;5—压环;6—橡胶囊;7—腰环;8—橡胶垫;9—下盖板 约束膜式空气弹簧 其优点是刚度小,振动频率低,特性曲线的形状容易控制。缺点是由于橡胶囊的工作情况较为复杂,耐久性比囊式空气弹簧差 约束膜式空气弹簧有一个约束裙(或外筒),以限制橡胶囊向外扩张,使它的挠曲部分集中在约束裙和活塞(即内筒)之间变化 图2所示为我国铁道车辆用的斜筒约束膜式空气弹簧 这种空气弹簧亦由内筒、外筒和橡胶囊部分组成。由于约束裙是向下扩展的圆锥筒(圆锥角为20°),当活塞向上移动而弹簧压缩时其有效面积减小,所以这种结构可使弹簧刚度减小。但是,如果采用直筒的约束裙,而活塞做成向下收缩的圆锥筒,也可以获得类似的结果
图2 斜筒约束膜式空气弹簧结构 1—橡胶囊;2—外环;3—内压环;4—上盖板 自由膜式空气弹簧 其主要特点是没有约束橡胶囊变形的内外约束筒,这样可以减少橡胶囊的磨损,因而寿命可以提高;采用自密式结构,组装和检修工艺比较简单,而且重量很轻;安装高度可以设计得很低,可大大降低车辆地面高度;此外,它的弹性特性(垂直和横向刚度)很容易控制和确定,同一橡胶囊选用不同的上盖板包角θ,就可以调节到需要的弹性特性。图3是我国地铁列车上采用的自由膜式空气弹簧
图3 自由膜式空气弹簧结构 1—上盖板;2—橡胶垫;3—活塞;4—橡胶囊 |



